GM Service Manual Online
For 1990-2009 cars only
Makes
🢒
Chevrolet
🢒
2001
🢒
Astro - 2WD
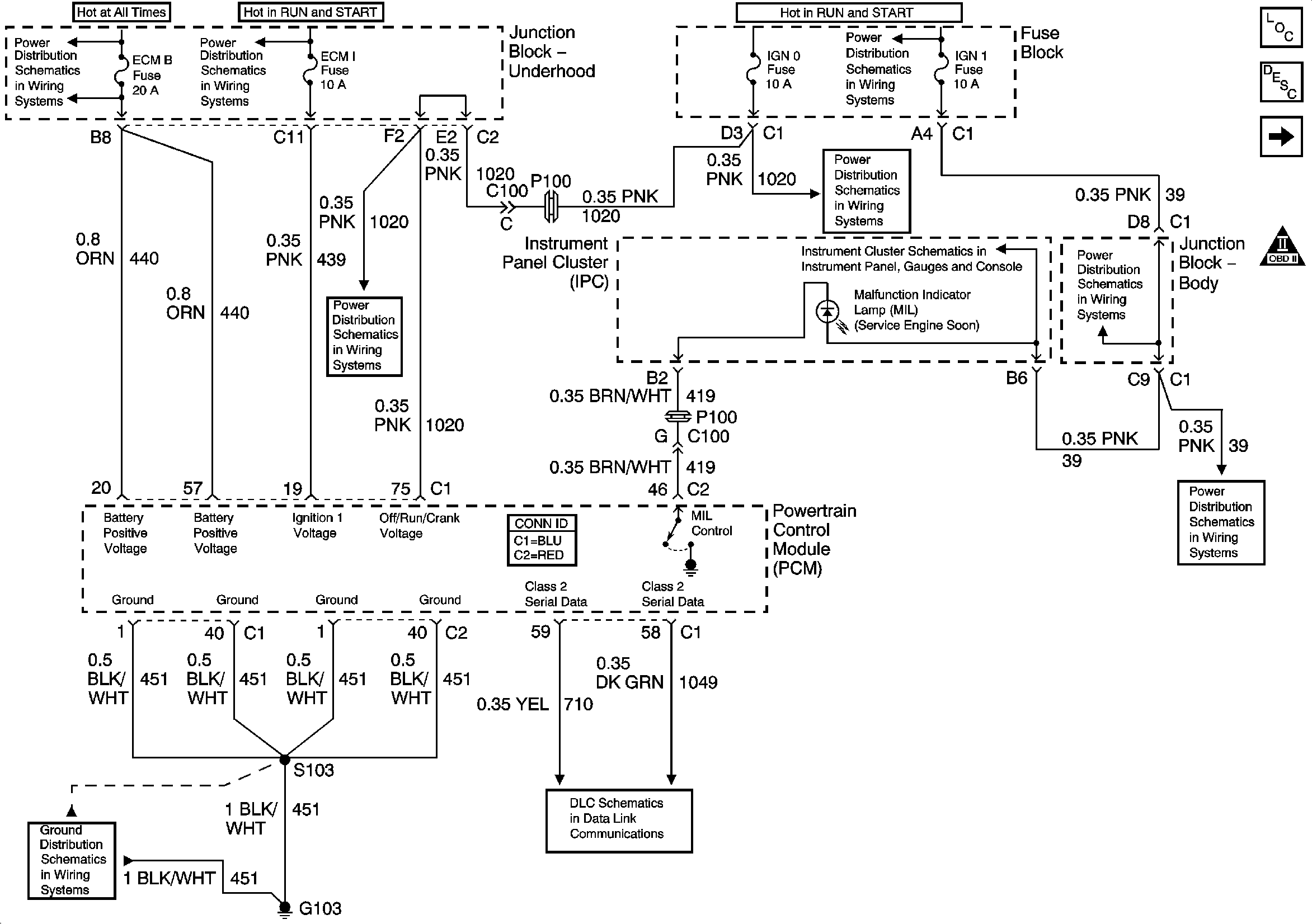
🢒 Power, Ground, and MIL Control
Power, Ground, and MIL Control
Power, Ground, MIL, and Serial Data
Engine Controls Component Views
Powertrain Control Module Description
Ignition Control Sensors
OBD II Symbol Description Notice
B+ Bus Bar
IGN 1 Relay, and ECM 1, ETC, INJA, INJB Fuses - Gas
IGNITION, RUN, and START Bus Bar
RTD, RDO AMP, CRANK, and IGN 0 Fuses
IGN 1, AIR BAG, and SEO IGN Fuses
Power and Ground
G103 and G105 - Gas