GM Service Manual Online
For 1990-2009 cars only
Makes
🢒
Chevrolet
🢒
2001
🢒
Astro - 2WD
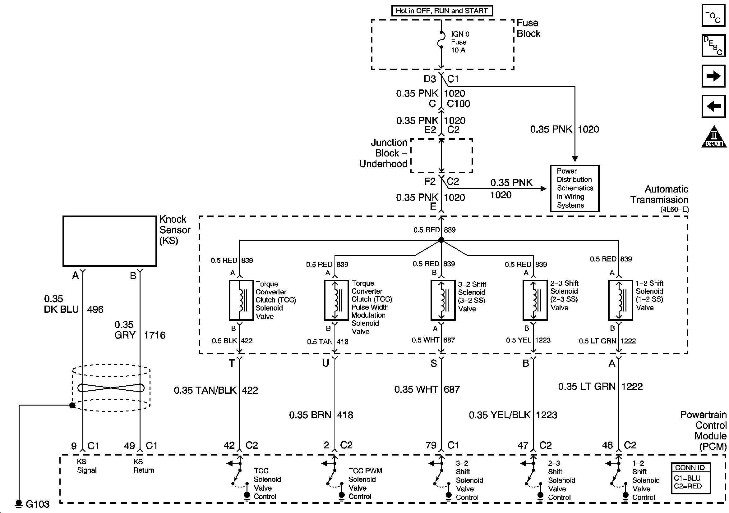
🢒 Knock Sensor (KS) and Shift Solenoids
Knock Sensor (KS) and Shift Solenoids
Knock Sensor (KS) and Shift Solenoids
Engine Controls Component Views
Knock Sensor (KS) System Description
TFT Sensor and Pressure Control Solenoid
Engine Oil Level, Coolant Level, CPP and Cruise Control Module
OBD II Symbol Description Notice
RTD, RDO AMP, CRANK, and IGN 0 Fuses