GM Service Manual Online
For 1990-2009 cars only
Makes
🢒
Chevrolet
🢒
2001
🢒
Astro - 2WD
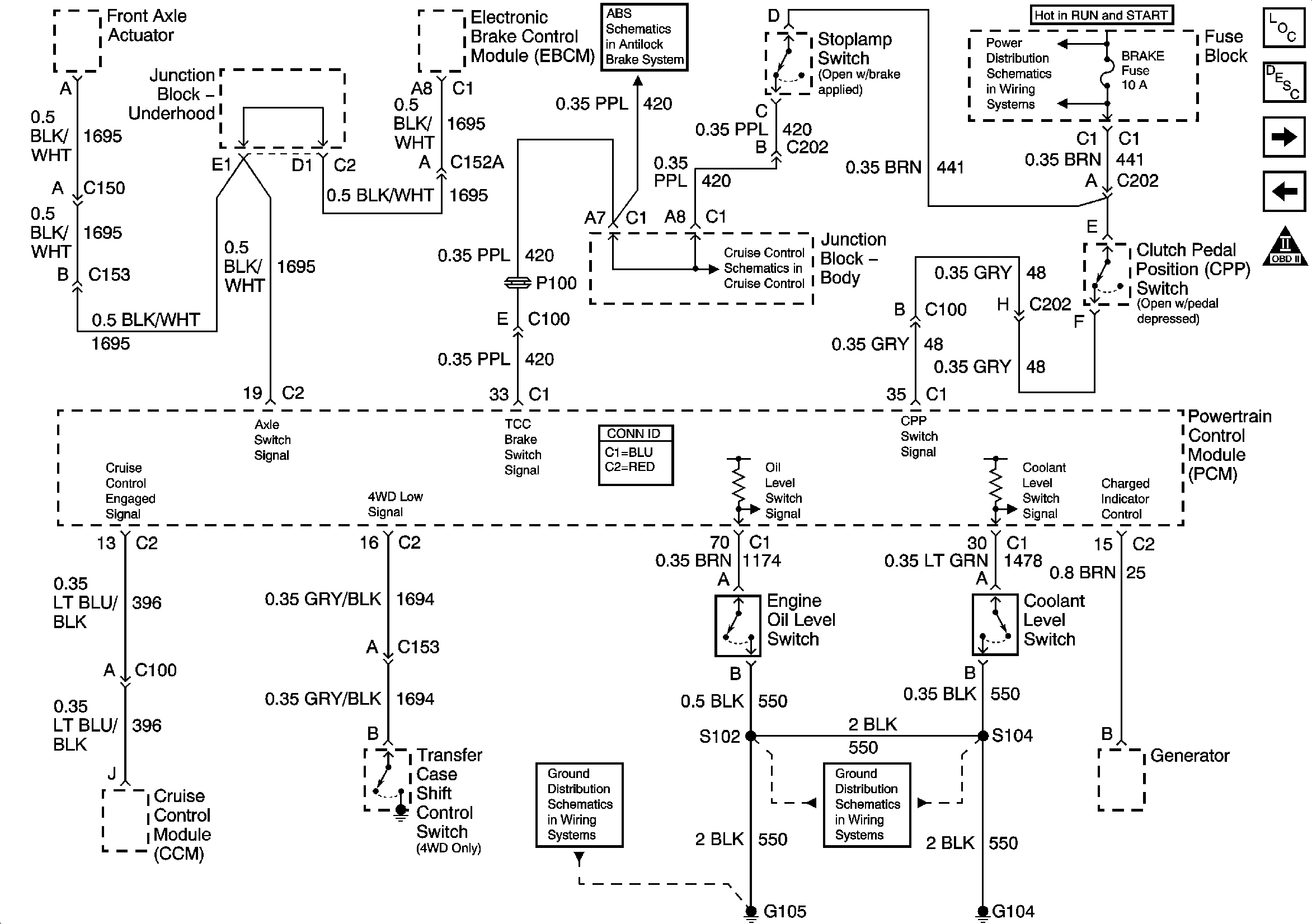
🢒 Engine Oil Level, Coolant Level, CPP and Cruise Control Module
Engine Oil Level, Coolant Level, CPP and Cruise Control Module
Engine Oil Level, Coolant Level, CPP, and Cruise Control Module
Engine Controls Component Views
Powertrain Control Module Description
Knock Sensor (KS) and Shift Solenoids
EVAP Controls and EGR
OBD II Symbol Description Notice
Power, Ground, Serial Data - w/o Traction Assist
IGNITION, RUN, ACCESSORY, and RAP Bus Bars, RAP #1 and RAP #2 Fuses
Cruise Control Module (CCM), Clutch Pedal Position (CPP) Switch, Stoplamp Switch
G104 - Gas
G103 and G105 - Gas