GM Service Manual Online
For 1990-2009 cars only
Makes
🢒
Chevrolet
🢒
2001
🢒
Astro - 2WD
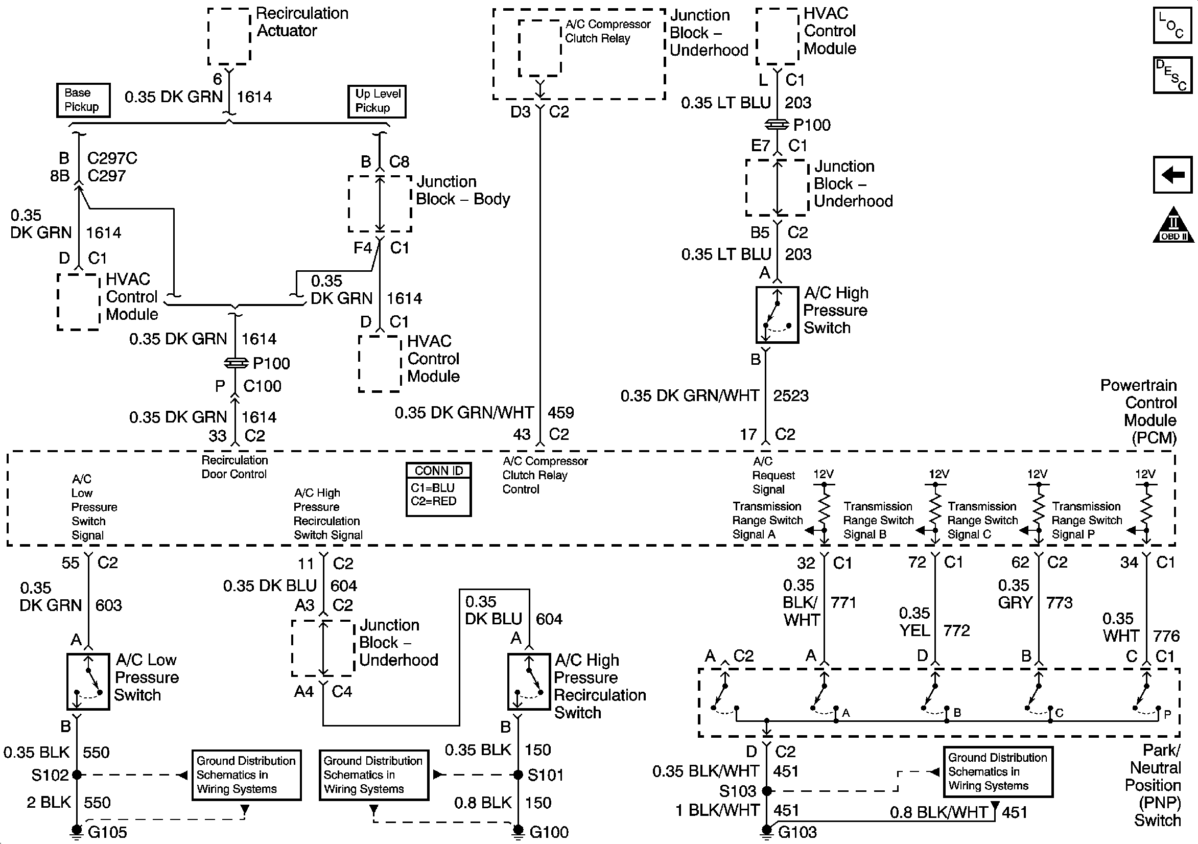
🢒 Park Neutral Position Switch
Park Neutral Position Switch
Park Neutral Position Switch
Engine Controls Component Views
Powertrain Control Module Description
TFT Sensor and Pressure Control Solenoid
OBD II Symbol Description Notice
G103 and G105 - Gas
G100 and G110
G103 and G105 - Gas