GM Service Manual Online
For 1990-2009 cars only
Makes
🢒
Chevrolet
🢒
2001
🢒
Astro - 2WD
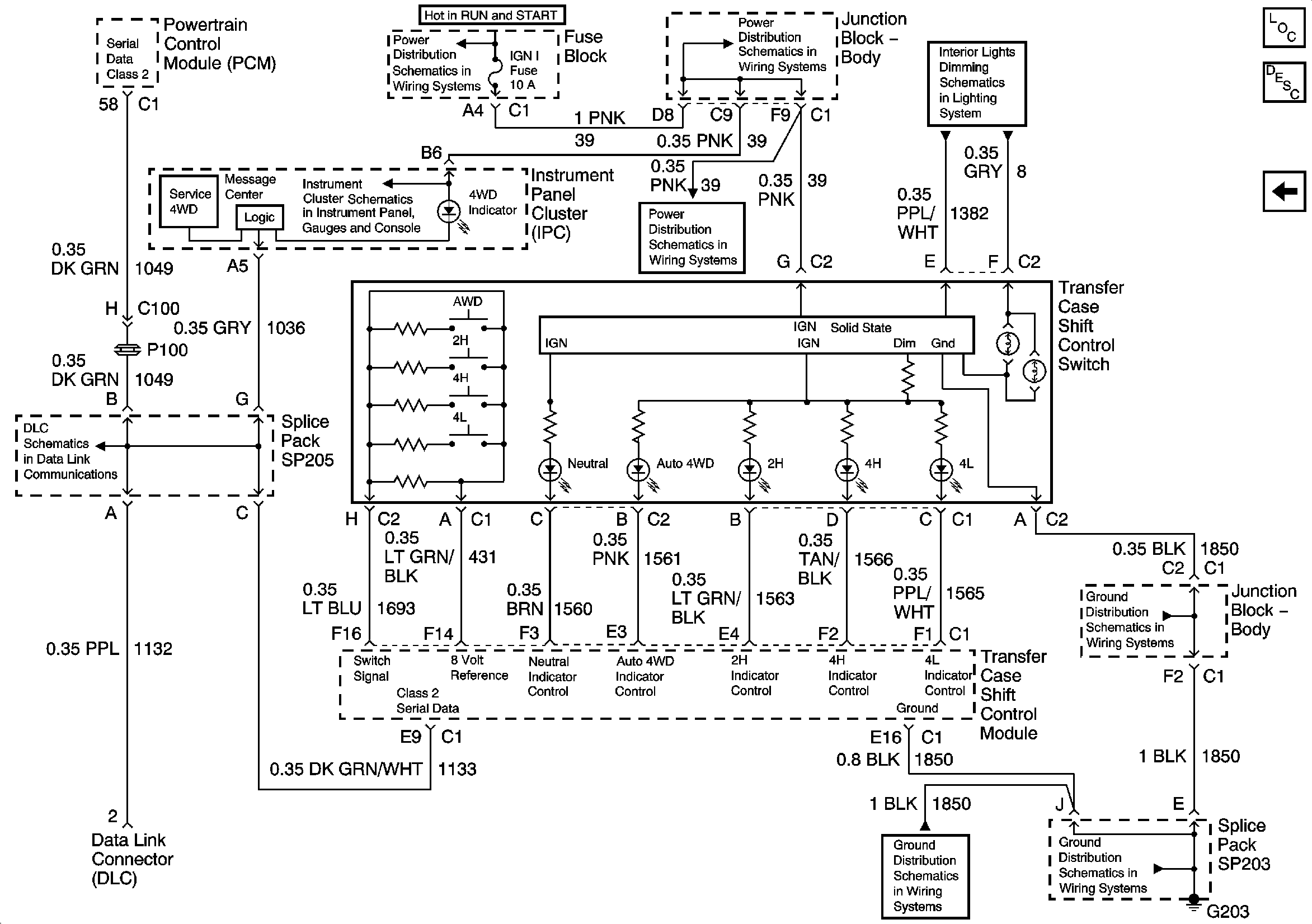
🢒 Switch and Indicators
Switch and Indicators
Switch and Indicators
Master Electrical Component List
Transfer Case Description and Operation
Propshaft Speed Sensors
IGNITION, RUN, and START Bus Bar
IGN 1, AIR BAG, and SEO IGN Fuses
Transfer Case Shift Control, Roof Beacon, and Inflatable Restraint IP Module Disable Switches, HVAC Control Module, IPC, and Radio
IGN 1, AIR BAG, and SEO IGN Fuses
Indicators and Serial Data
G203 - 4 of 4 - Utility and Uplevel Pickup
G203 - 1 of 4
G203 - 1 of 4
SP205