GM Service Manual Online
For 1990-2009 cars only
Makes
🢒
Chevrolet
🢒
2001
🢒
Astro - 2WD
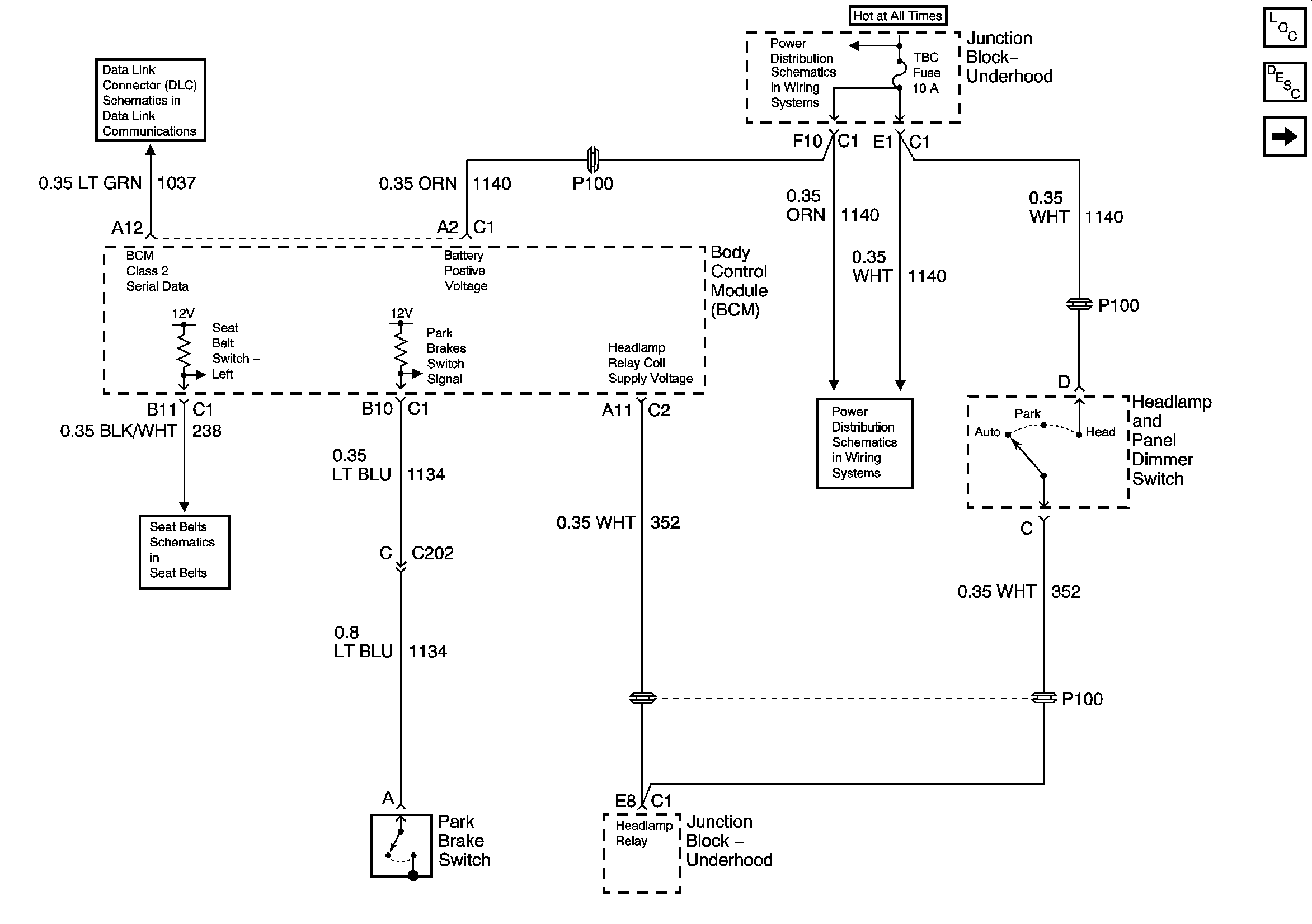
🢒 Headlamps, Seatbelt, and Park Brake Chime
Headlamps, Seatbelt, and Park Brake Chime
Headlamps, Seatbelt, and Park Brake Chime
Master Electrical Component List
Audible Warnings Description and Operation
Key In Ignition and Turn Signal Shime
SP205
B+ Bus Bar
Seat Belt Schematics
HDLP Relay, TBC, FOG LP, LT HDLP, and RT HDLP Fuses