GM Service Manual Online
For 1990-2009 cars only
Makes
🢒
Chevrolet
🢒
2001
🢒
Astro - 2WD
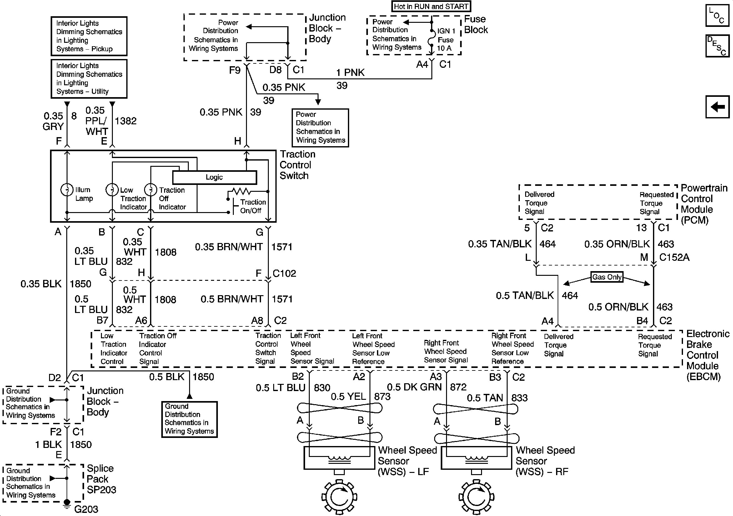
🢒 Speed Sensor Signals and Traction Control Switch - w/Traction Assist
Speed Sensor Signals and Traction Control Switch - w/Traction Assist
Speed Sensor Signals and Traction Control Switch - w/Traction Assist
Master Electrical Component List
ABS Description and Operation
Power, Ground, Serial Data - w/Traction Assist
IGNITION, RUN, and START Bus Bar
IGN 1, AIR BAG, and SEO IGN Fuses
IGN 1, AIR BAG, and SEO IGN Fuses
Dimming Control, Traction Control, Fog Lamp and Selectable Ride Switches
Transfer Case Shift Control and Traction Control Switches and IPC
G203 - 3 of 4 - Base Pickup
G203 - 1 of 4
G203 - 3 of 4 - Base Pickup