GM Service Manual Online
For 1990-2009 cars only
Makes
🢒
Chevrolet
🢒
2001
🢒
Astro - 2WD
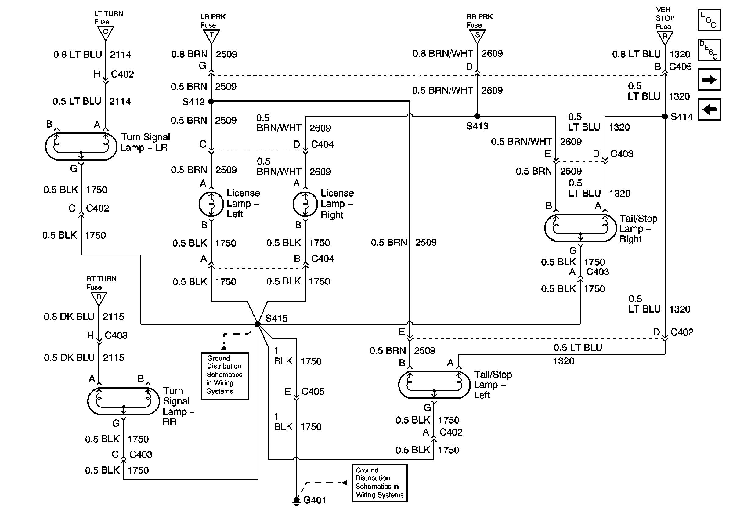
🢒 Tail/Stop Lamps, Rear Turn Signal Lamps, and License Lamps
Tail/Stop Lamps, Rear Turn Signal Lamps, and License Lamps
Tail/Stop Lamps, Rear Turn Signal Lamps and License Lamps
Master Electrical Component List
Exterior Lighting Systems Description and Operation
Exterior Illumination Lamps Relay and Exterior Illumination Lamps
Junction Block - Rear Lamps, Cargo Lamp, and CHMSL
Park/Turn Signal Lamps, RT TURN Fuse and LT TURN Fuse
Park Lamp Relay, FR PRK, TRL PRK, LR PRK, and RR PRK Fuses
Park Lamp Relay, FR PRK, TRL PRK, LR PRK, and RR PRK Fuses
Junction Block - Rear Lamps, Cargo Lamp, and CHMSL
Park/Turn Signal Lamps, RT TURN Fuse and LT TURN Fuse
G401 - w/o Rear Bussing Block
G401 - w/o Rear Bussing Block