GM Service Manual Online
For 1990-2009 cars only
Makes
🢒
Chevrolet
🢒
2001
🢒
Astro - 2WD
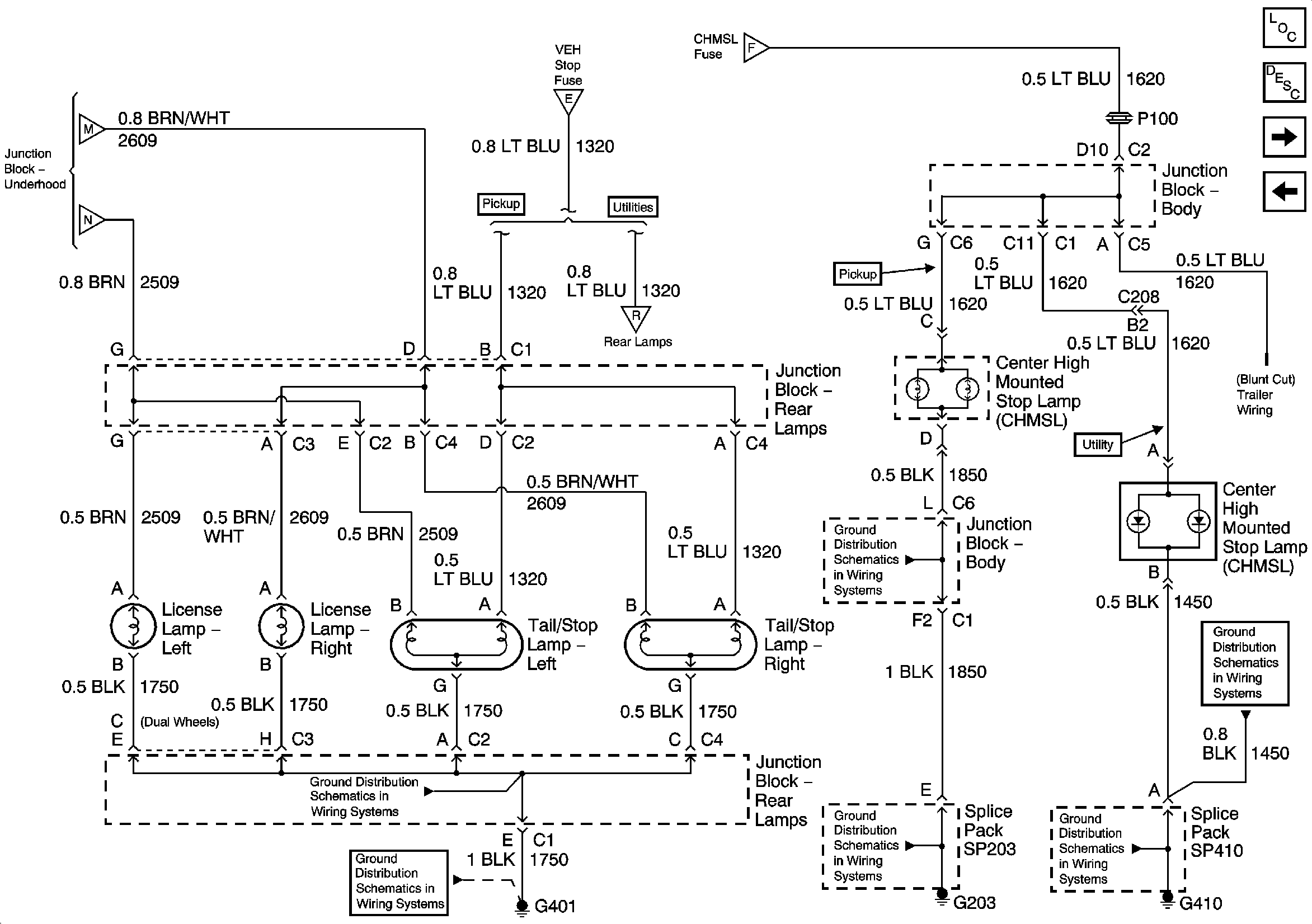
🢒 Junction Block - Rear Lamps, Cargo Lamp, and CHMSL
Junction Block - Rear Lamps, Cargo Lamp, and CHMSL
Junction Block - Rear Lamps Cargo Lamp and CHMSL
Master Electrical Component List
Exterior Lighting Systems Description and Operation
Tail/Stop Lamps, Rear Turn Signal Lamps, and License Lamps
INT PRK Fuse, Roof Marker Lamps and Clearance Lamps
Park Lamp Relay, FR PRK, TRL PRK, LR PRK, and RR PRK Fuses
Park Lamp Relay, FR PRK, TRL PRK, LR PRK, and RR PRK Fuses
STOP LPS, HAZ LP and TURN Fuses, Stoplamp Switch, VEH STOP and CHMSL Fuses
STOP LPS, HAZ LP and TURN Fuses, Stoplamp Switch, VEH STOP and CHMSL Fuses
Tail/Stop Lamps, Rear Turn Signal Lamps, and License Lamps
G203 - 3 of 4 - Base Pickup
G410 - 1 of 2
G401 - w/Rear Bussing Block
G401 - w/Rear Bussing Block
G203 - 1 of 4
G410 - 1 of 2