GM Service Manual Online
For 1990-2009 cars only
Makes
🢒
Chevrolet
🢒
2001
🢒
Astro - 2WD
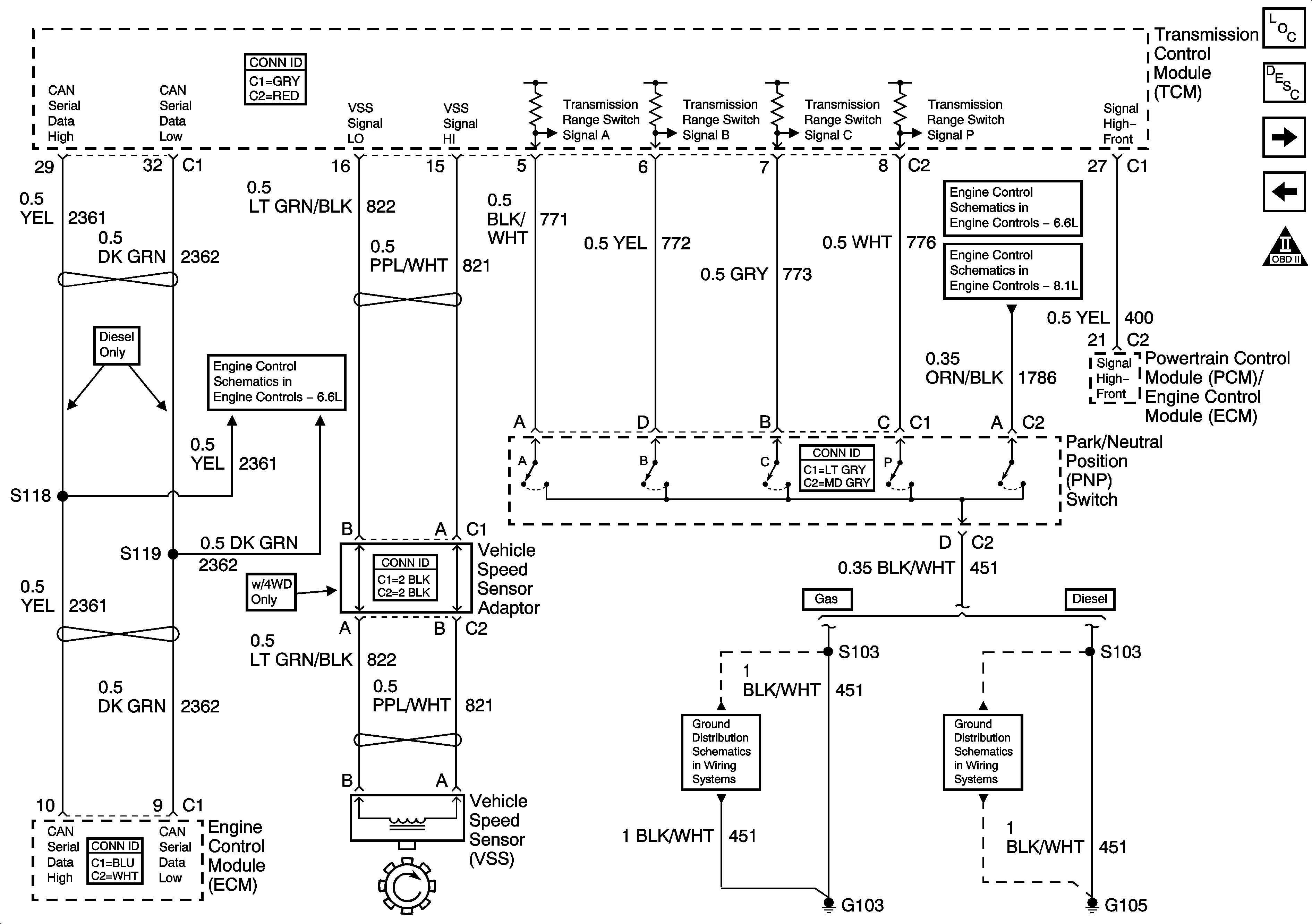
🢒 Park/Neutral Position (PNP) Switch and TCM
Park/Neutral Position (PNP) Switch and TCM
Park/Neutral Position (PNP) Switch and TCM
Master Electrical Component List
Electronic Component Description
Speed Sensor and Valve Control Circuits
OFF/RUN/START Voltage, Serial Data, and Torque Signals
Engine Data Sensors - VSS and Injection Timing Controls
Engine Data Sensors - VSS
G103 and G105 - Gas