GM Service Manual Online
For 1990-2009 cars only
Makes
🢒
Chevrolet
🢒
2001
🢒
Astro - 2WD
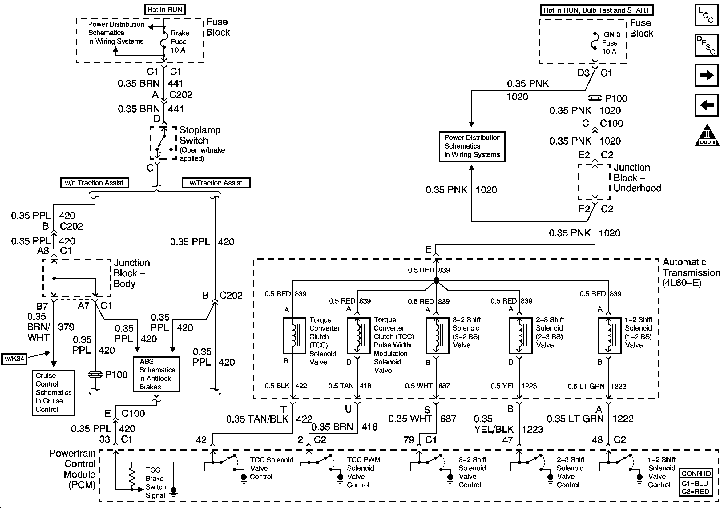
🢒 Brake Switch Signal and Shift Solenoids
Brake Switch Signal and Shift Solenoids
Brake Switch Signal and Shift Solenoids
Master Electrical Component List
Electronic Component Description
TFT Sensor and Pressure Control Solenoid
Power, Ground, Serial Data, and MIL Control
OBD II Symbol Description Notice
IGNITION, RUN, ACCESSORY, and RAP Bus Bars, RAP #1 and RAP #2 Fuses
RTD, RDO AMP, CRANK, and IGN 0 Fuses
Power, Ground, Serial Data - w/o Traction Assist
Cruise Control Module (CCM), Clutch Pedal Position (CPP) Switch, Stoplamp Switch