GM Service Manual Online
For 1990-2009 cars only
Makes
🢒
Chevrolet
🢒
2002
🢒
Astro - 2WD
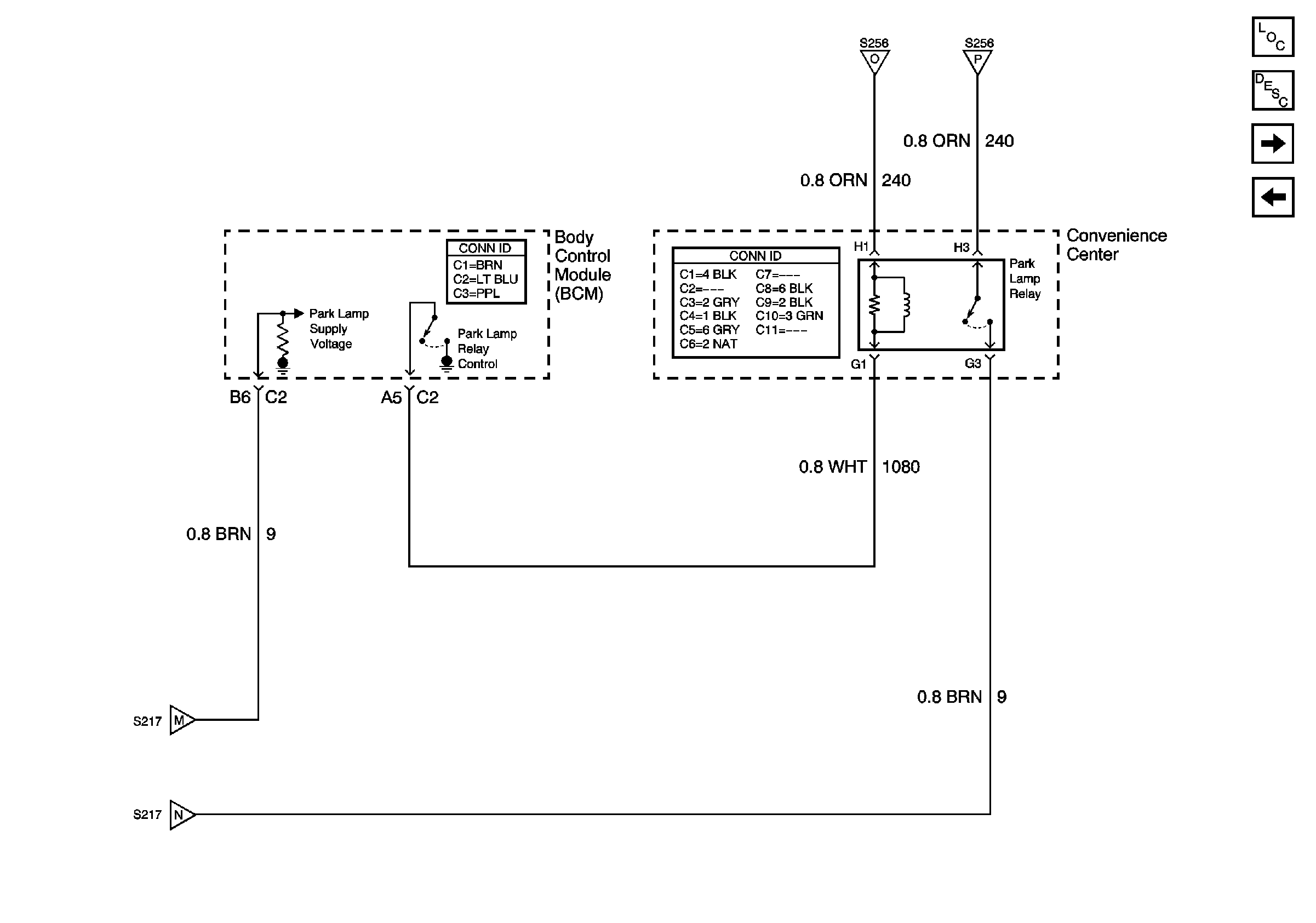
🢒 Park Lamp Relay
Park Lamp Relay
Park Lamp Relay
Master Electrical Component List
Exterior Lighting Systems Description and Operation
Backup Lamps
Trailer Wiring Harness Connections
Turn Indicators, Front Marker Lamps, Front Park/Turn SignalLamps
Turn Indicators, Front Marker Lamps, Front Park/Turn SignalLamps
Turn Indicators, Front Marker Lamps, Front Park/Turn SignalLamps
Turn Indicators, Front Marker Lamps, Front Park/Turn SignalLamps