GM Service Manual Online
For 1990-2009 cars only
Makes
🢒
Chevrolet
🢒
2002
🢒
Astro - 2WD
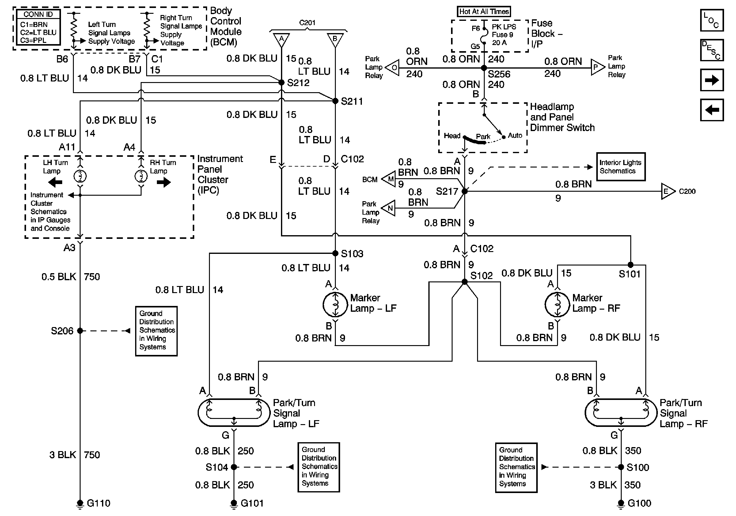
🢒 Turn Indicators, Front Marker Lamps, Front Park/Turn SignalLamps
Turn Indicators, Front Marker Lamps, Front Park/Turn SignalLamps
Turn Indicators, Front Marker Lamps, Front Park/Turn Signal Lamps
Master Electrical Component List
Exterior Lighting Systems Description and Operation
Rear Marker Lamps, Tail/Stop and Turn Signal Lamps, CHMSL, and License Lamp
Turn Signal Switch, and Turn Signal/Hazard Flasher Module
Turn Signal Switch, and Turn Signal/Hazard Flasher Module
Turn Signal Switch, and Turn Signal/Hazard Flasher Module
Park Lamp Relay
Park Lamp Relay
Park Lamp Relay
Park Lamp Relay
Power Window/Door Lock Switches
Rear Marker Lamps, Tail/Stop and Turn Signal Lamps, CHMSL, and License Lamp
Indicators
G110 (1 of 2)
G100, G106, and G302
G100, G102, and G103