GM Service Manual Online
For 1990-2009 cars only
Makes
🢒
Chevrolet
🢒
1997
🢒
Astro - 4WD
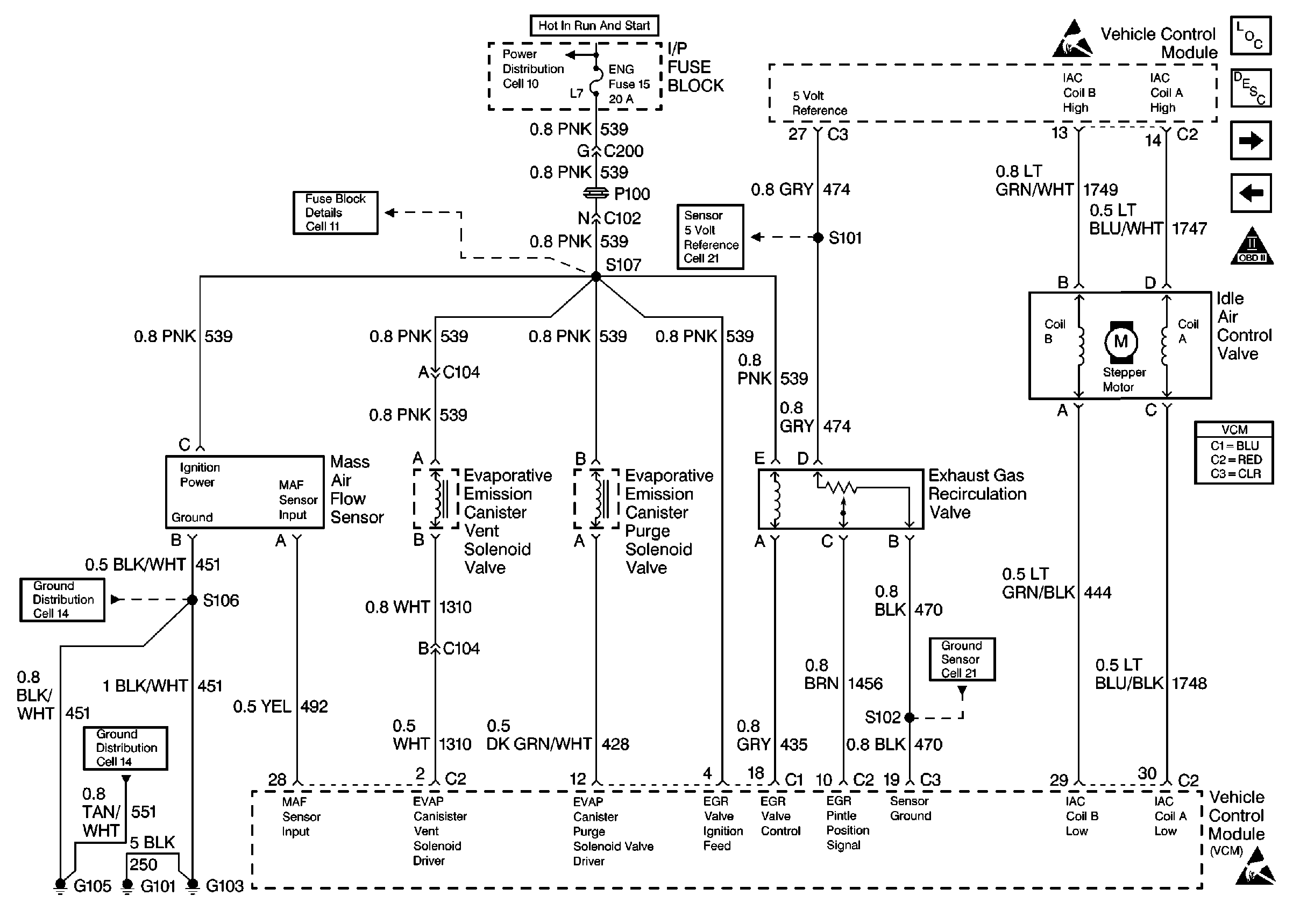
🢒 Valve Controls
Valve Controls
Valve Controls
Engine Controls Components
Vehicle Control Module VCM
Oxygen Sensors
Sensors
OBD II Symbol Description Notice
Sensors
Handling Electrostatic Discharge Sensitive Parts Notice
Handling Electrostatic Discharge Sensitive Parts Notice
Sensors