GM Service Manual Online
For 1990-2009 cars only
Makes
🢒
Chevrolet
🢒
2005
🢒
Blazer - 2WD
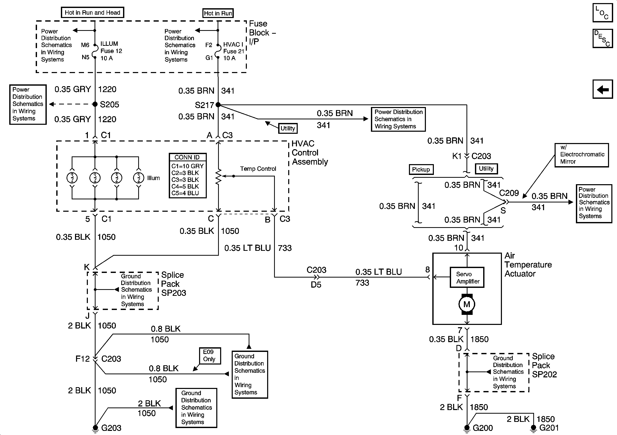
🢒 Air Delivery/Temperature Controls - C60
Air Delivery/Temperature Controls - C60
Air Delivery/Temperature Controls (C60)
Master Electrical Component List
Air Temperature Description and Operation 2.2L
Air Delivery/Temperature Controls - C42
ILLUM, STG WHL ILLUM, and PARK LP Fuses
ILLUM Power - Utility
Ign ACC, RUN and RAP Bus Bar
G203 and G204 - Utility w/Manual A/C
G203 and G204 - Utility w/Manual A/C
HVAC I Fuse
HVAC I Fuse
G200, G201 and G207 - Utility