GM Service Manual Online
For 1990-2009 cars only
Makes
🢒
Chevrolet
🢒
2005
🢒
Blazer - 2WD
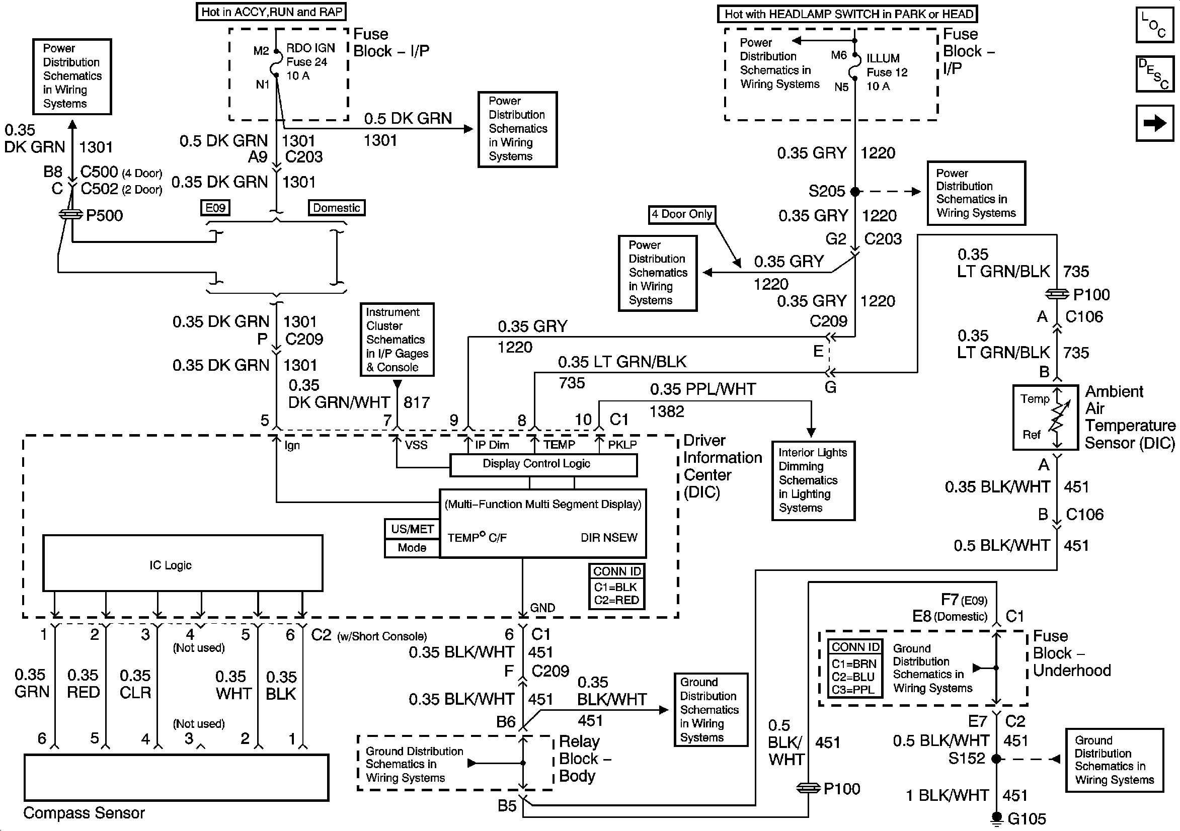
🢒 Power and Ground - w/o Trip Computer
Power and Ground - w/o Trip Computer
Power and Ground - w/o Trip Computer
Master Electrical Component List
Driver Information Center (DIC) Description and Operation
Power and Ground w/ Trip Computer
RDO IGN and STR WHL RDO IGN Fuses
RDO IGN and STR WHL RDO IGN Fuses
Gages
G103 and G105 - 4.3L
ILLUM Power - 2-Door Utility, 4-Door Utility and Crew Cab
ILLUM, STG WHL ILLUM, and PARK LP Fuses
ILLUM Power - Utility
LED Dimming Signal
G103 and G105 - 4.3L
G103 and G105 - 4.3L
G103 and G105 - 4.3L