GM Service Manual Online
For 1990-2009 cars only
Makes
🢒
Chevrolet
🢒
2005
🢒
Blazer - 2WD
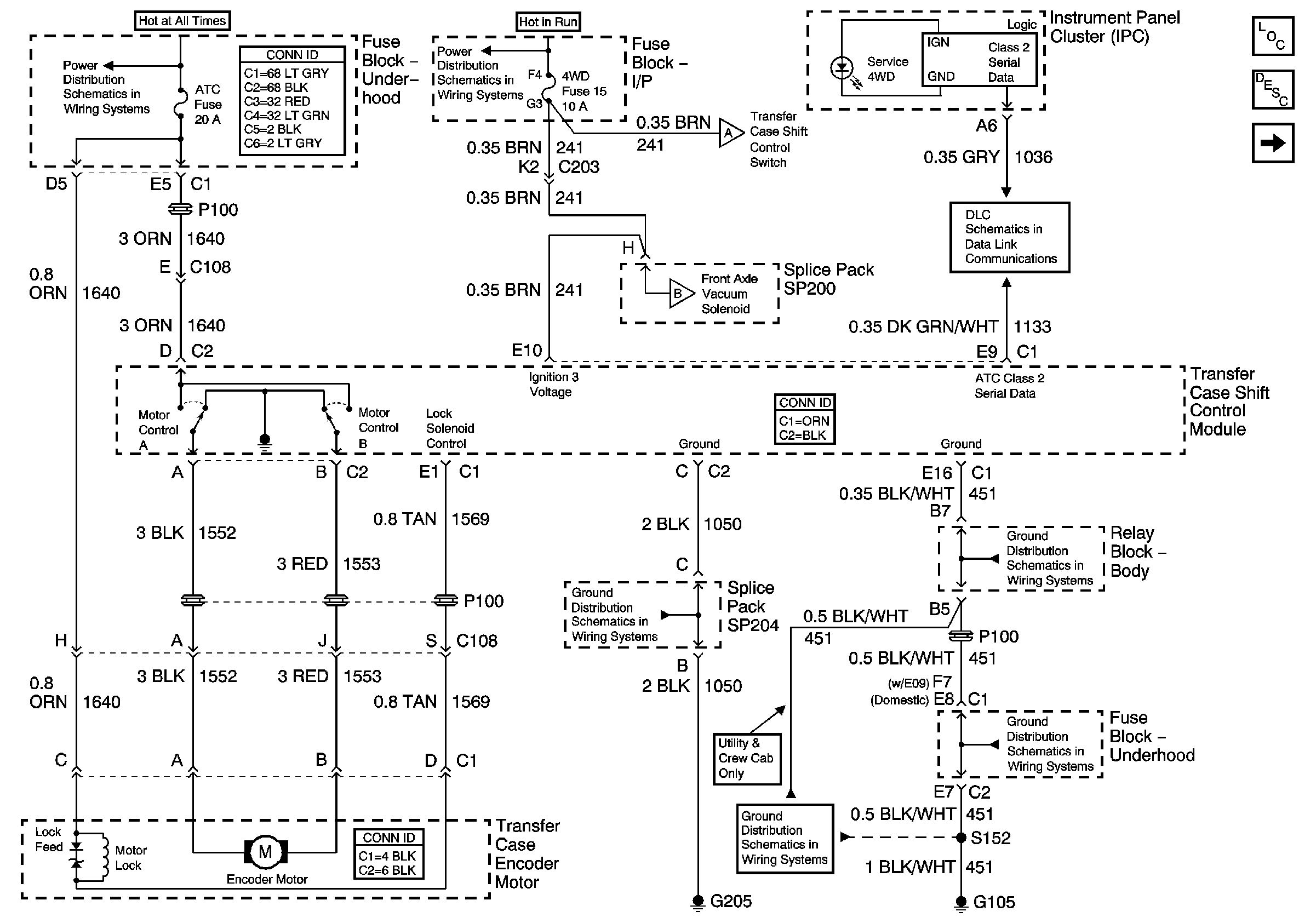
🢒 Power, Ground and Transfer Case Encoder Motor
Power, Ground and Transfer Case Encoder Motor
Power, Ground and Transfer Case Encoder Motor
Master Electrical Component List
Transfer Case Description and Operation
CRANK Fuse, Front Axle Indicator Switch, and Front Axle Vacuum Solenoid
B+ Bus Bar
Ign ACC, RUN and RAP Bus Bar
ILLUM Fuse, Shift Control Switch and Body Control Module - BCM
CRANK Fuse, Front Axle Indicator Switch, and Front Axle Vacuum Solenoid
Class 2 Serial Data
G205 - Utility and Crew Cab
G103 and G105 - 4.3L
G103 and G105 - 4.3L
G103 and G105 - 4.3L