GM Service Manual Online
For 1990-2009 cars only
Makes
🢒
Chevrolet
🢒
2005
🢒
Blazer - 2WD
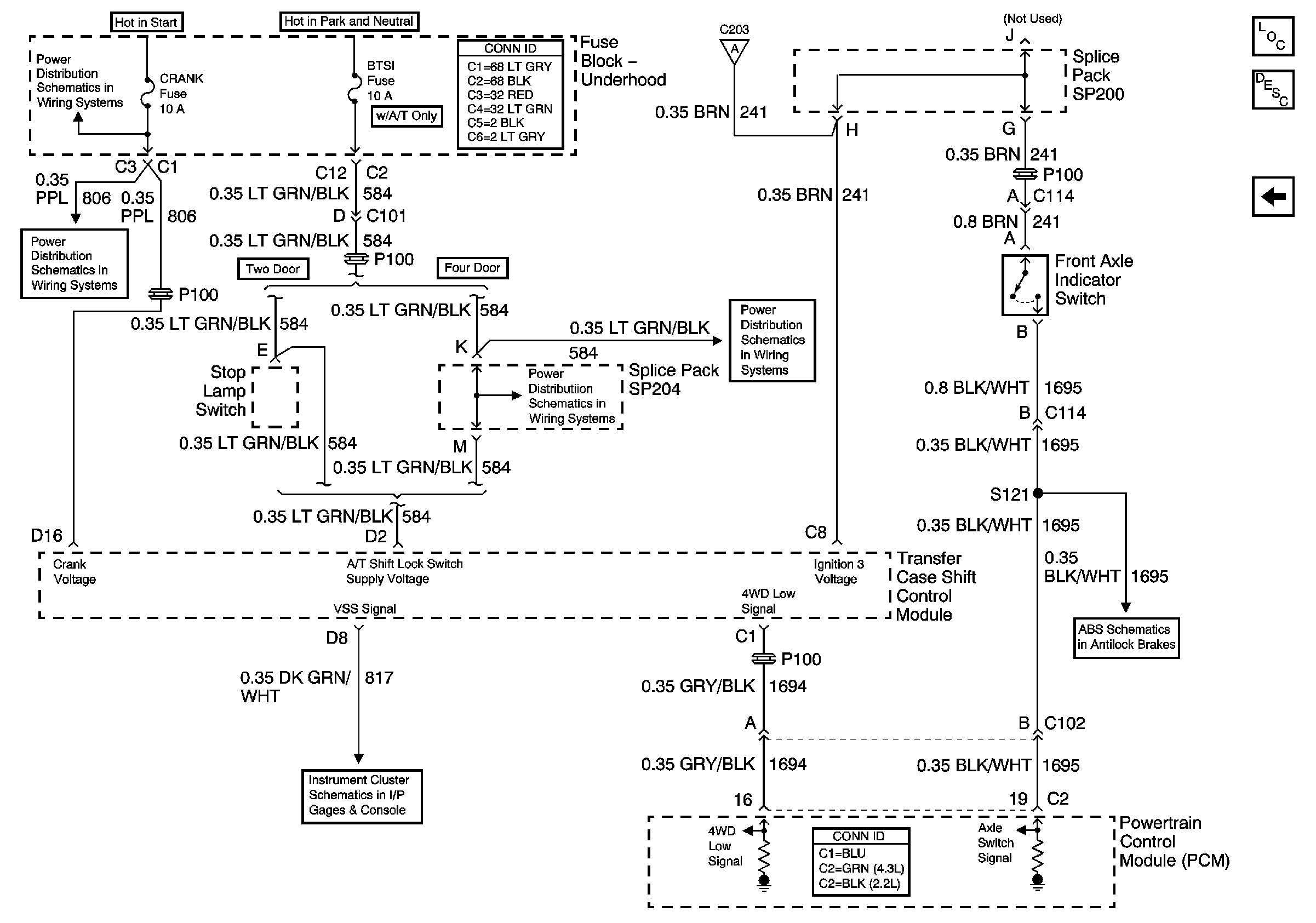
🢒 Front Axle Switch and Powertrain Control Module
Front Axle Switch and Powertrain Control Module
Front Axle Indicator Switch and Powertrain Control Module (PCM)
Master Electrical Component List
Transfer Case Description and Operation
Transfer Case Encoder Motor
CRANK and CLSTR Fuses
CRANK and CLSTR Fuses
Gages
BTSI Fuse Power - Automatic Transmission
BTSI Fuse Power - Automatic Transmission
Transfer Case Shift Control Switch
Class 2 Communication