GM Service Manual Online
For 1990-2009 cars only
Makes
🢒
Chevrolet
🢒
2005
🢒
Blazer - 2WD
🢒 Power and Ground
Power and Ground
Power and Ground
Master Electrical Component List
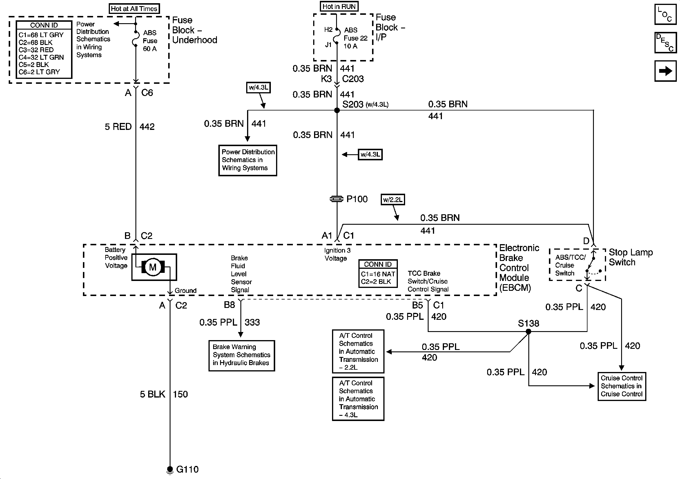
ABS Description and Operation
Class 2 Communication
B+ Bus Bar
RR WPR, FRT WPR and ABS Fuses
Brake Warning System Schematics
Brake Switch, VSS Inputs - 2.2L
Brake Switch Input (4.3L) and Tow/Haul Switch
Clutch Pedal Position Switch, Stop Lamp Switch, PCM and Cruise Control Module