GM Service Manual Online
For 1990-2009 cars only
Makes
🢒
Chevrolet
🢒
2005
🢒
Blazer - 2WD
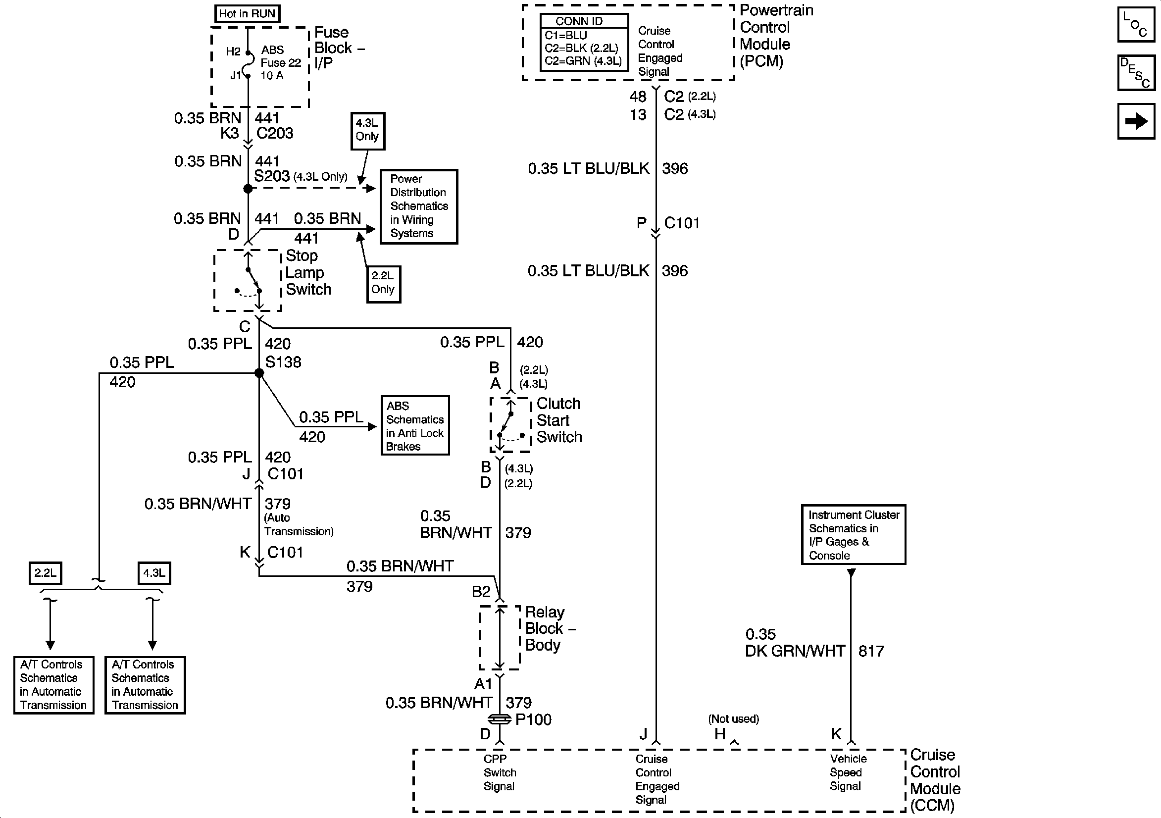
🢒 Clutch Pedal Position Switch, Stop Lamp Switch, PCM and Cruise Control Module
Clutch Pedal Position Switch, Stop Lamp Switch, PCM and Cruise Control Module
Clutch Pedal Position Switch, Stop Lamp Switch, PCM and Cruise Control Module
Master Electrical Component List
Cruise Control Description and Operation
CRUISE Fuse, Multifunction Switch and Cruise Control Module
RR WPR, FRT WPR and ABS Fuses
Power and Ground
Brake Switch, VSS Inputs - 2.2L
Brake Switch Input (4.3L) and Tow/Haul Switch
Gages