GM Service Manual Online
For 1990-2009 cars only
Makes
🢒
Chevrolet
🢒
2000
🢒
Blazer - 4WD - RHD
🢒 Transfer Case Shift Control Switch and Shift Control Module
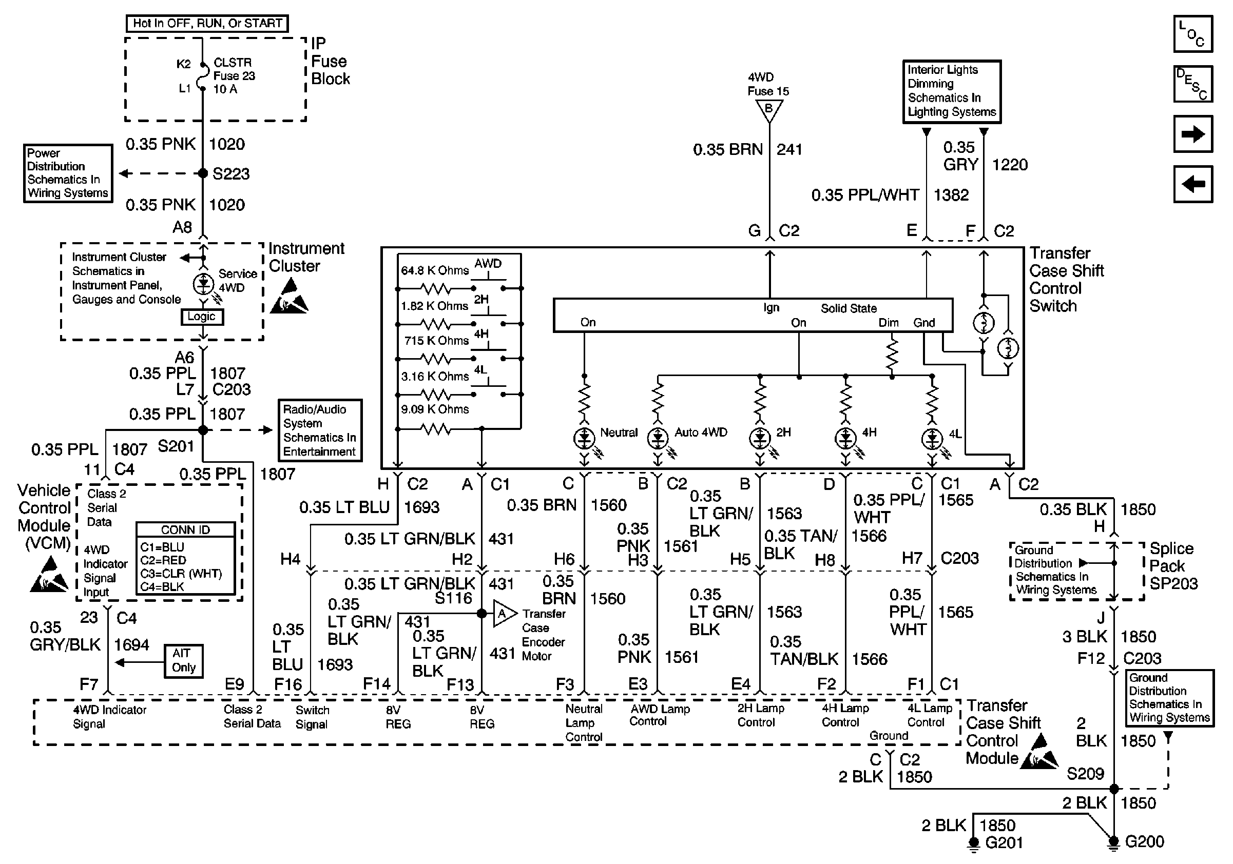
Transfer Case Shift Control Switch and Shift Control Module
Transfer Case Shift Control Switch and Shift Control Module
Transfer Case Control Components
Transfer Case Circuit Description
Front Drive Axle Clutch Solenoid, 4WD Indicator Switch and Speed Sensors
Power, Transfer Case Shift Control Module, and Encoder Motor
CLSTR Fuse
Data Link Connector (DLC), VCM and Engine Oil Pressure Gauge Sensor
Handling ESD Sensitive Parts Notice
Power, Transfer Case Shift Control Module, and Encoder Motor
Hazard Switch, Radio, Instrument Cluster and Ground
Radio/Audio System Schematics
Handling ESD Sensitive Parts Notice
VCM Connector End Views
Power, Transfer Case Shift Control Module, and Encoder Motor
SP203
Handling ESD Sensitive Parts Notice
G200 and G201