GM Service Manual Online
For 1990-2009 cars only
Makes
🢒
Chevrolet
🢒
2001
🢒
Blazer - 4WD - RHD
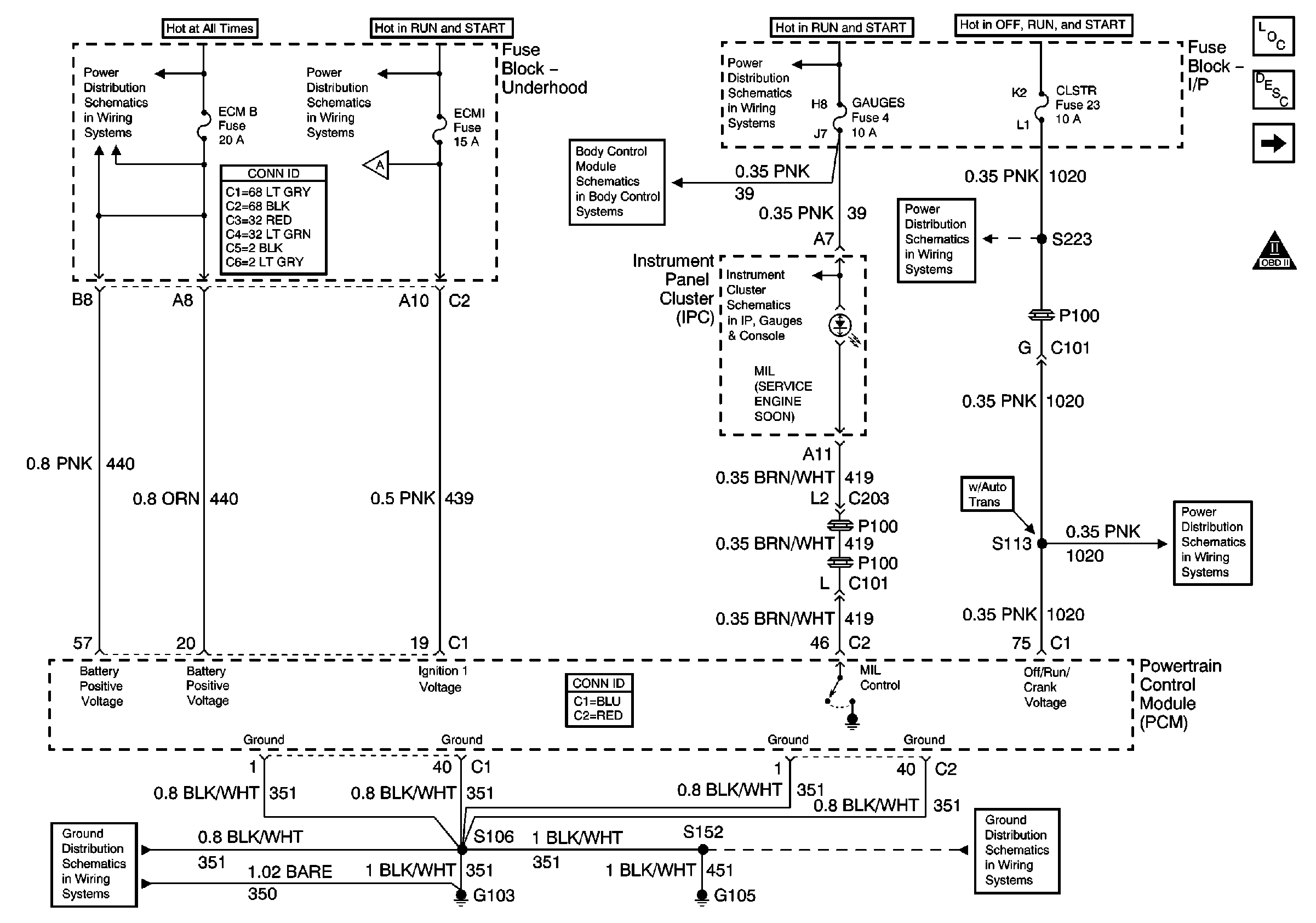
🢒 Power, Ground, MIL and VCM
Power, Ground, MIL and VCM
Power, Ground, MIL and VCM
Master Electrical Component List
Powertrain Control Module Description
Data Link Connector (DLC)
OBD II Symbol Description Notice
A/C, ABS, ECM B, FOG LP, STOP LP, VECHMSL, and TRCHMSL Fuses
ECM I Fuse
Fuel Injection Controls
Power and Ground
Ign START, RUN and ACC Bus Bar
Power
CLSTR Fuse
CLSTR Fuse
G103 and G105
G103 and G105