GM Service Manual Online
For 1990-2009 cars only
Makes
🢒
Chevrolet
🢒
2001
🢒
Blazer - 4WD - RHD
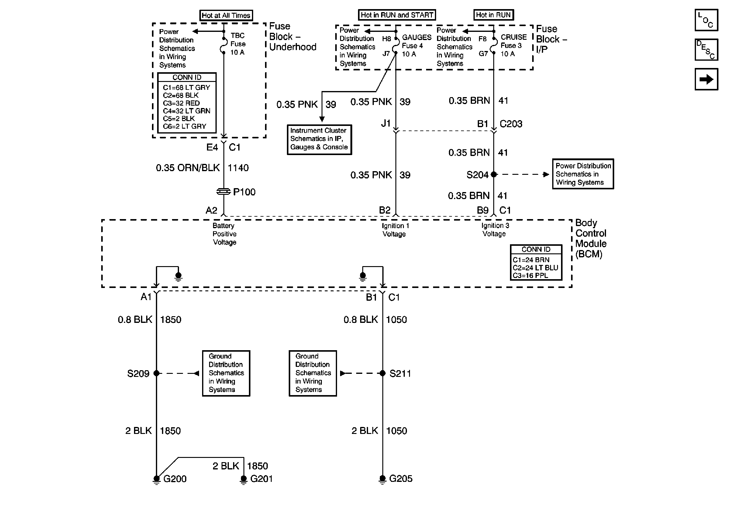
🢒 Power and Ground
Power and Ground
Power and Ground
Master Electrical Component List
Body Control System Description and Operation
VCM and Data Link Connector (DLC)
B+ Bus Bar
Ign START, RUN and ACC Bus Bar
Ign RUN and START Bus Bar
Power
RDO IGN, FRT WPR, RR WIPER, ABS and CRUISE Fuses
G200 and G201
G203 and G205