GM Service Manual Online
For 1990-2009 cars only
Makes
🢒
Chevrolet
🢒
2002
🢒
Blazer - 4WD - RHD
🢒 Data Link Connector (DLC), PCM and Engine Oil Pressure Gauge Sensor
Data Link Connector (DLC), PCM and Engine Oil Pressure Gauge Sensor
Data Link Connector (DLC), PCM and Engine Oil Pressure Gauge Sensor
Master Electrical Component List
Indicator/Warning Message Description and Operation
Ground and PCM
Power
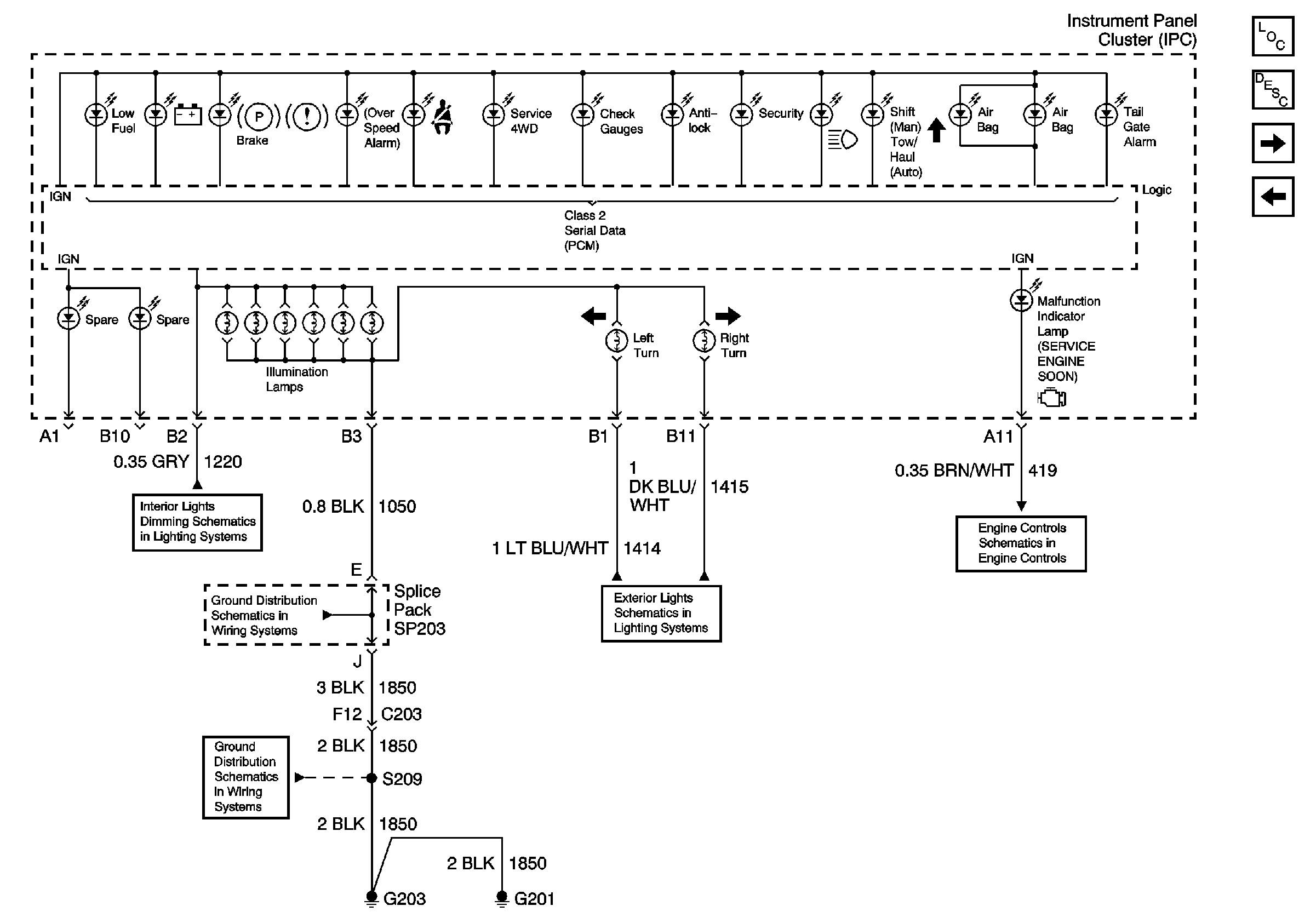
Hazard Switch, Radio, Instrument Panel Cluster (IPC) and Ground
SP203
G200 and G201
Hazard Switch, TURN, and HAZ LP Fuses
Power, Ground, Serial Data, and MIL