GM Service Manual Online
For 1990-2009 cars only
Makes
🢒
Chevrolet
🢒
2002
🢒
Blazer - 4WD - RHD
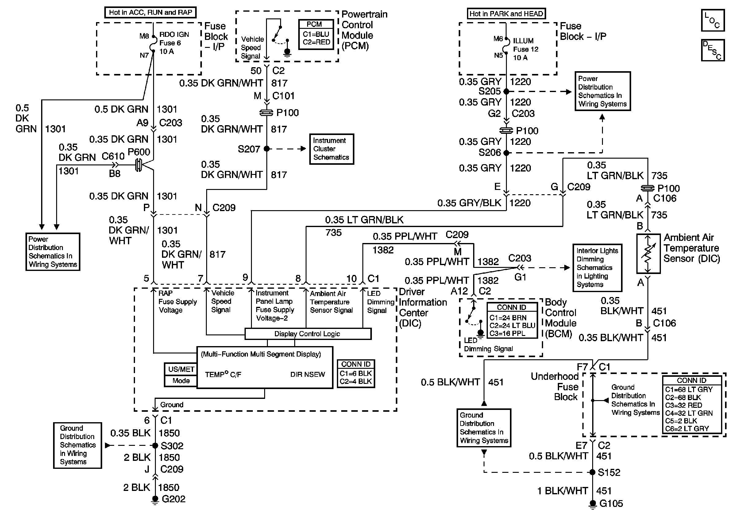
🢒 Driver Information Center Schematics
Driver Information Center Schematics
Master Electrical Component List
Driver Information Center (DIC) Description and Operation
RDO IGN, FRT WPR, RR WIPER, ABS and CRUISE Fuses
G202 and G204
Ground and PCM
ILLUM and PARK LP Fuses
LED Dimming
G103 and G105
G103 and G105