GM Service Manual Online
For 1990-2009 cars only
Makes
🢒
Chevrolet
🢒
2001
🢒
Chevy C Cab/Chassis HD (GMT 400)
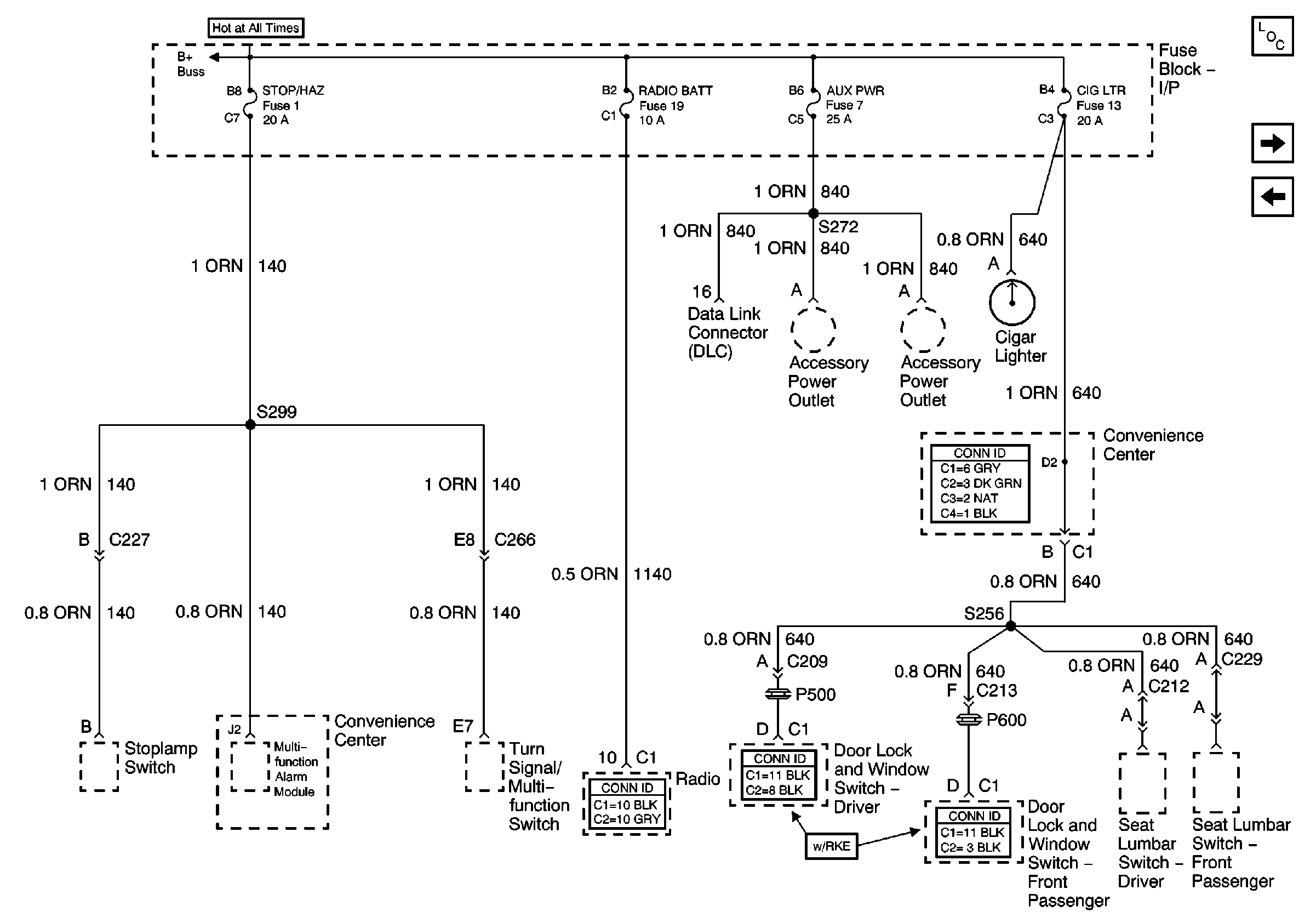
🢒 Stop/Haz, Radio Batt, Aux Pwr, and Cig Ltr Fuses
Stop/Haz, Radio Batt, Aux Pwr, and Cig Ltr Fuses
Stop/Haz, Radio Batt, Aux Pwr, and Cig Ltr Fuses
Lighting and Battery Fuses
Master Electrical Component List
PTO Fuse, and Pwr Accy Circuit Breaker
Park Lamps and Illumination Fuses