GM Service Manual Online
For 1990-2009 cars only
Makes
🢒
Chevrolet
🢒
2001
🢒
Chevy C Cab/Chassis HD (GMT 400)
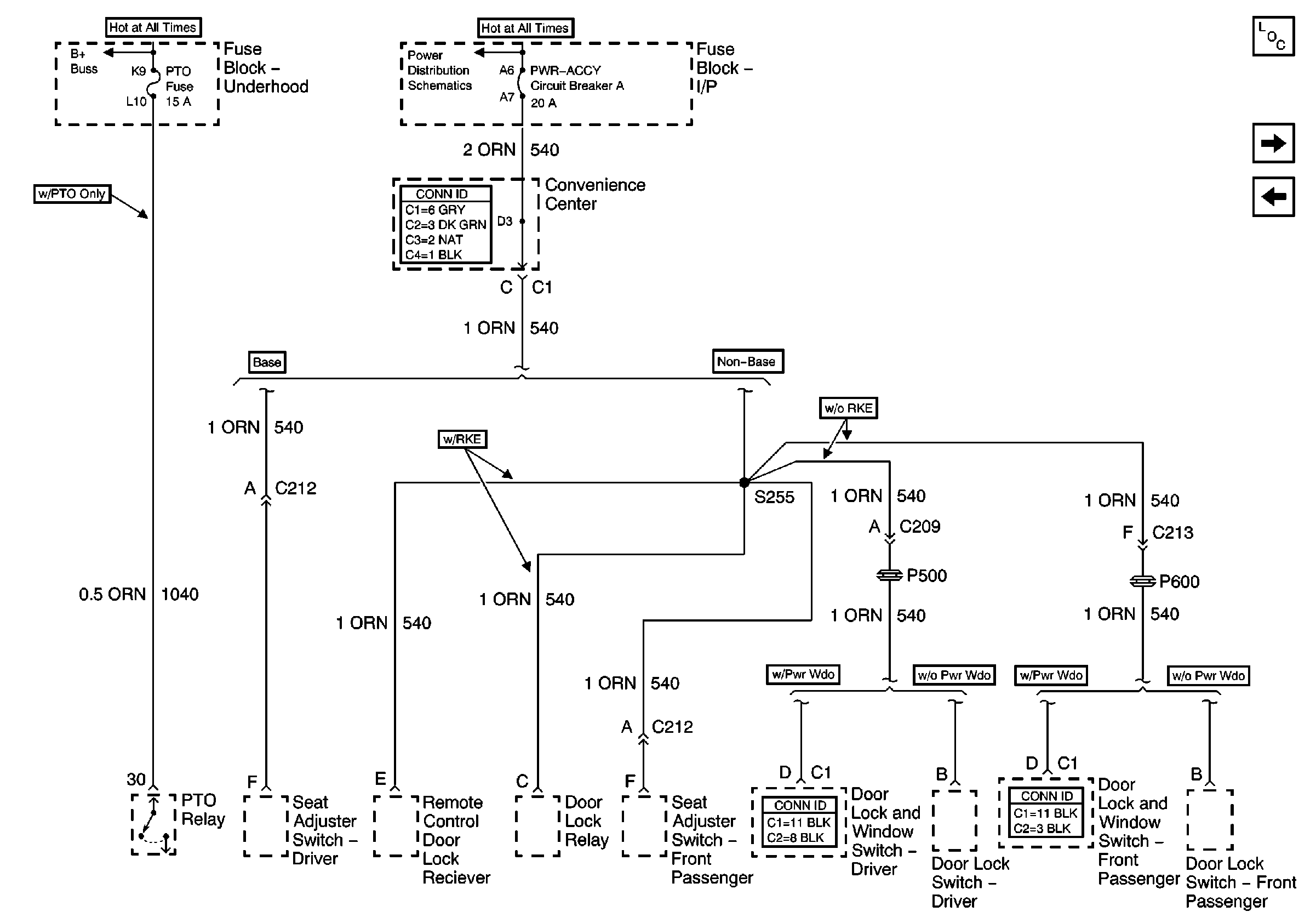
🢒 PTO Fuse, and Pwr Accy Circuit Breaker
PTO Fuse, and Pwr Accy Circuit Breaker
PTO Fuse, and Pwr Accy Circuit Breaker
Battery and Underhood Fuse Block
Lighting and Battery Fuses
Master Electrical Component List
ENG I and IGN-E Fuse - L18
Stop/Haz, Radio Batt, Aux Pwr, and Cig Ltr Fuses