GM Service Manual Online
For 1990-2009 cars only
Makes
🢒
Chevrolet
🢒
2001
🢒
Chevy C Cab/Chassis HD (GMT 400)
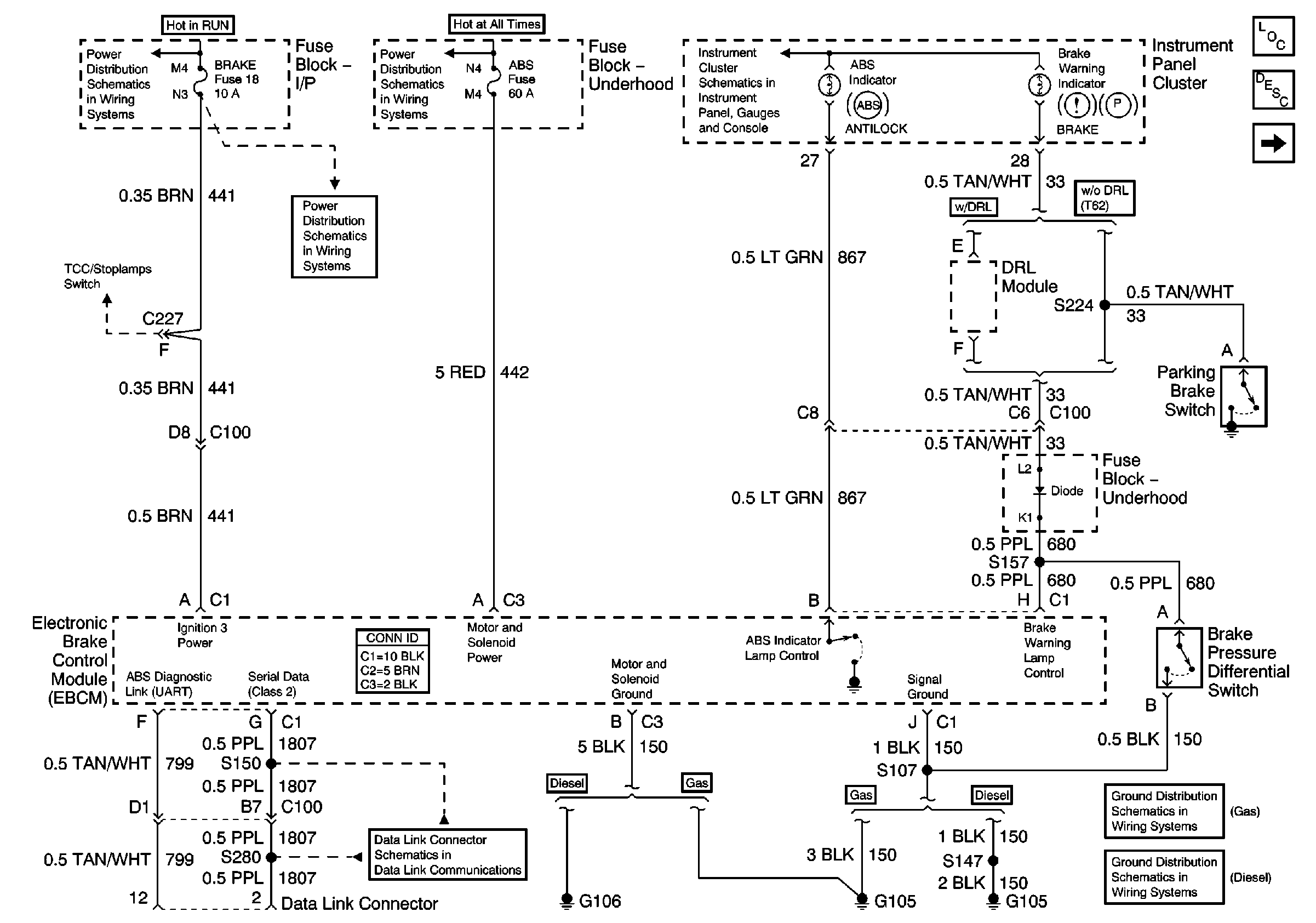
🢒 EBCM Power, Grounding, DLC, and Indicator Lamps
EBCM Power, Grounding, DLC, and Indicator Lamps
EBCM Power, Grounding, DLC, and Indicator Lamps
EBCM Stoplamp Switch and Wheel Speed Inputs
ABS, Blower, Stop-Haz, and IGN B Fuses, and Ignition Switch
Brake, Cruise, SEO TP-2, and Htr-A/C Fuses
ABS, Blower, Stop-Haz, and IGN B Fuses, and Ignition Switch
Indicators and Illumination Lamps
Master Electrical Component List
ABS Description and Operation
EBCM Stoplamp Switch and Wheel Speed Inputs
G105, L18, 1 of 2, All Except Ignition Coils
G105 and G106 (L65 Except Frame Ground)
Data Link Connector