GM Service Manual Online
For 1990-2009 cars only
Makes
🢒
Chevrolet
🢒
2001
🢒
Chevy C Cab/Chassis HD (GMT 400)
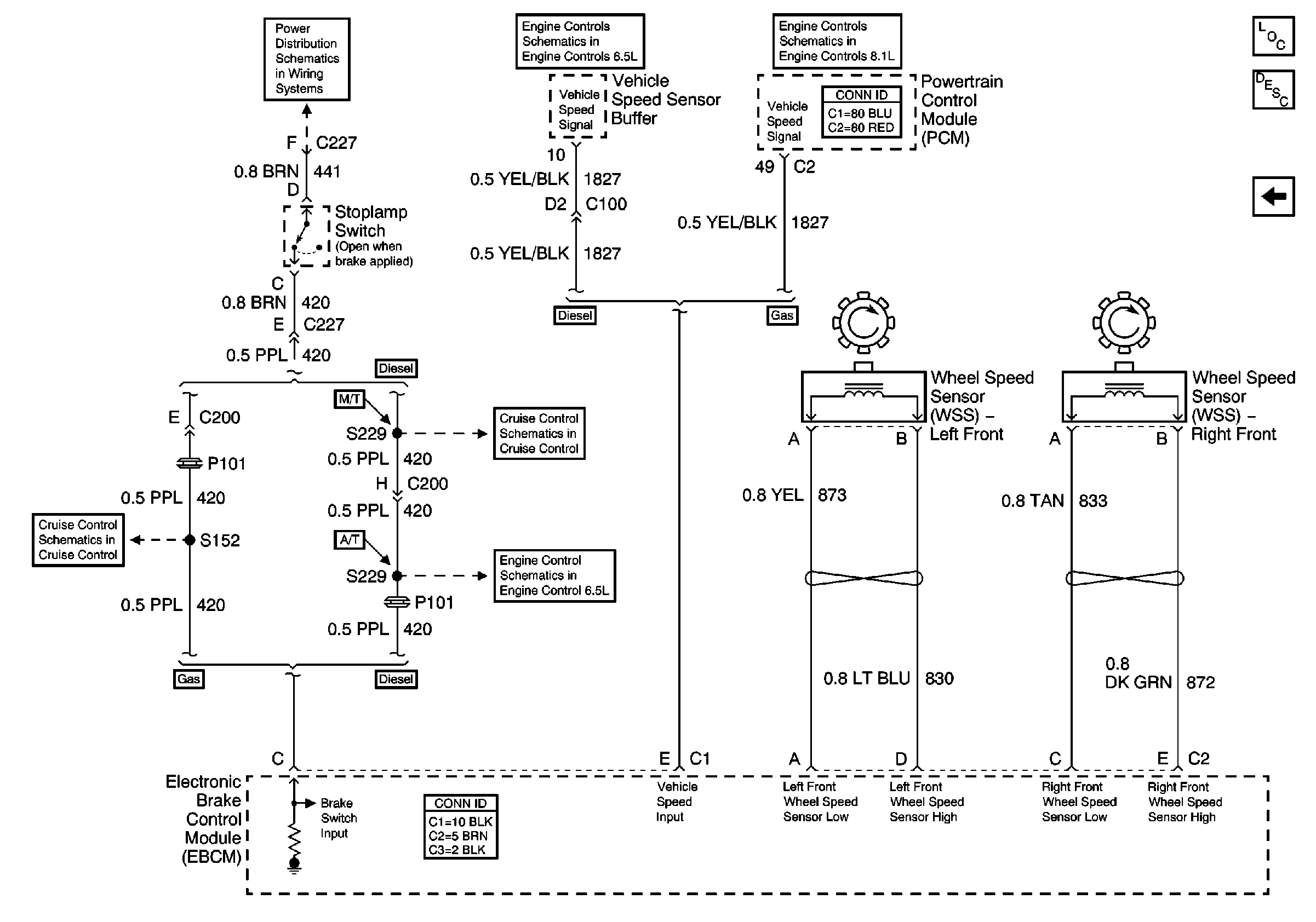
🢒 EBCM Stoplamp Switch and Wheel Speed Inputs
EBCM Stoplamp Switch and Wheel Speed Inputs
EBCM Stoplamp Switch and Wheel Speed Inputs
VSS Circuit
VSS Circuit
Master Electrical Component List
ABS Description and Operation
EBCM Power, Grounding, DLC, and Indicator Lamps
Accelerator Pedal Position, Clutch Pedal Position Switch, and Cruise Control Switch Inputs
L65 Cruise Control Circuit
L18 Cruise Control Input Circuits