GM Service Manual Online
For 1990-2009 cars only
Makes
🢒
Chevrolet
🢒
1998
🢒
Chevy C Pickup - 2WD
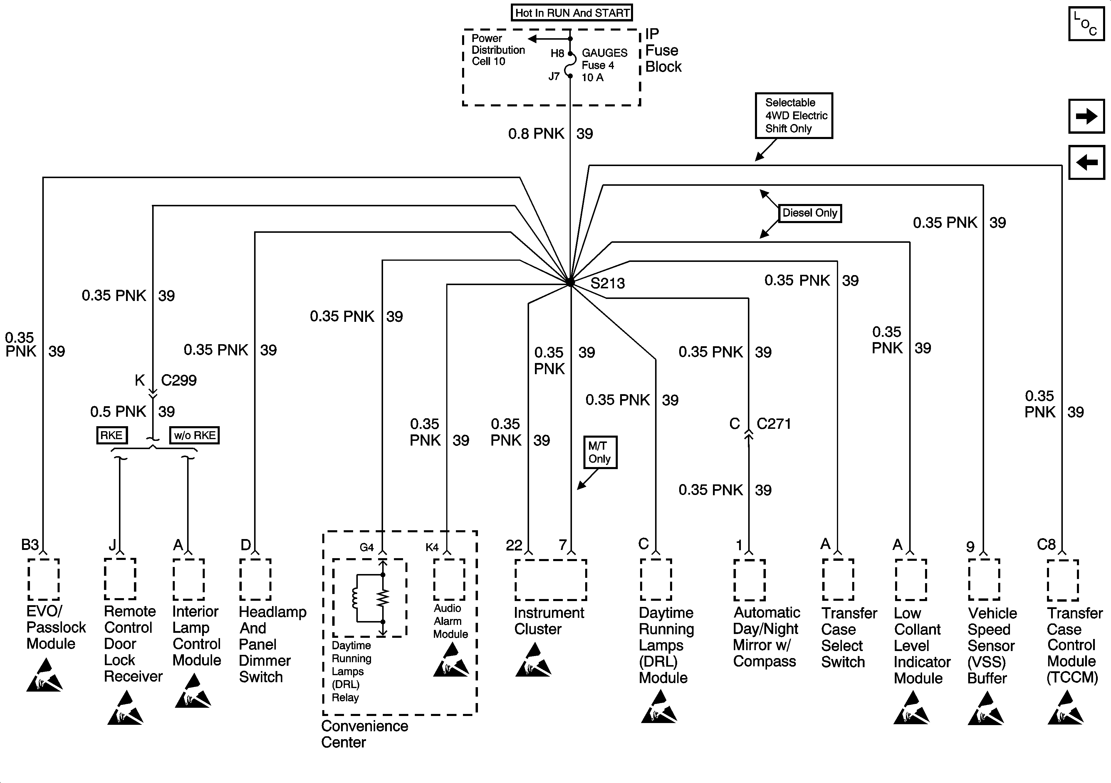
🢒 Cell 11: GAUGES Fuse
Cell 11: GAUGES Fuse
Cell 11: GAUGES Fuse
Power and Grounding Components
Cell 11: RR WIPER, WIPER, RADIO Fuses and PWR WDO Circuit Breaker
Cell 11: AIR BAG, TURN B/U, CRANK and TRANS Fuses
Cell 10: Ignition Switch and WIPER Fuse
Handling Electrostatic Discharge Sensitive Parts Notice
Handling Electrostatic Discharge Sensitive Parts Notice
Handling Electrostatic Discharge Sensitive Parts Notice
Handling Electrostatic Discharge Sensitive Parts Notice
Handling Electrostatic Discharge Sensitive Parts Notice
Handling Electrostatic Discharge Sensitive Parts Notice
Handling Electrostatic Discharge Sensitive Parts Notice
Handling Electrostatic Discharge Sensitive Parts Notice
Handling Electrostatic Discharge Sensitive Parts Notice