GM Service Manual Online
For 1990-2009 cars only
Makes
🢒
Chevrolet
🢒
2000
🢒
Chevy C Pickup - 2WD
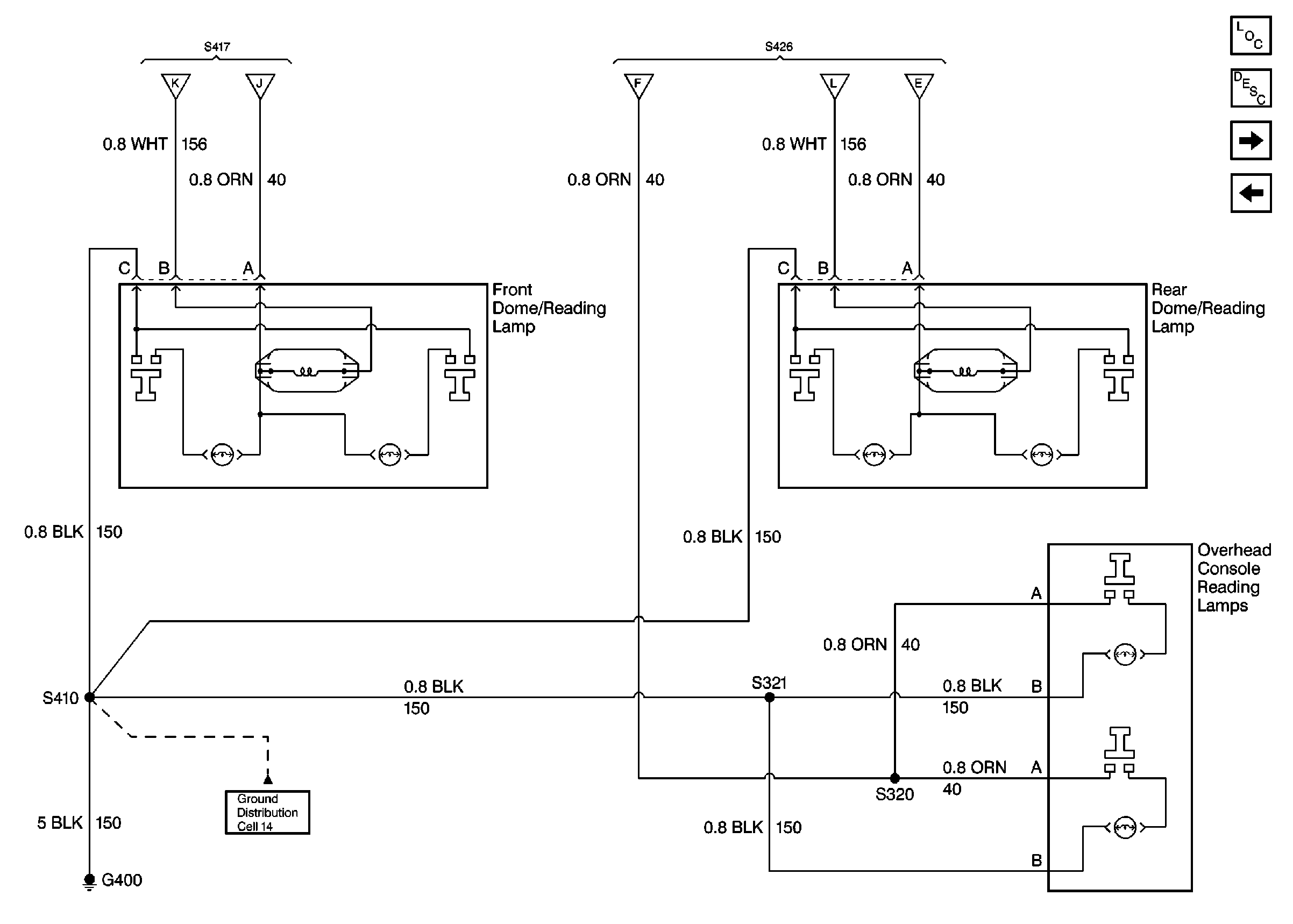
🢒 Cell 114: Overhead Console Reading Lamps, Dome/Reading Lamps
Cell 114: Overhead Console Reading Lamps, Dome/Reading Lamps
Cell 114: Overhead Console Reading Lamps, Dome/Reading Lamps
Interior Lights Circuit Description
Cell 114: CTSY Fuse 3, Illuminated Vanity Mirrors
Cell 114: Rear Dome and Reading Lamps, Door Courtesy Lamps (Suburban/Utility/Crew Cab w/ Auxiliary Lighting)
Cell 14: G400
Cell 114: Rear Dome and Reading Lamps, Door Courtesy Lamps (Suburban/Utility/Crew Cab w/ Auxiliary Lighting)
Lighting Systems Components