GM Service Manual Online
For 1990-2009 cars only
Makes
🢒
Chevrolet
🢒
2000
🢒
Chevy C Pickup - 2WD
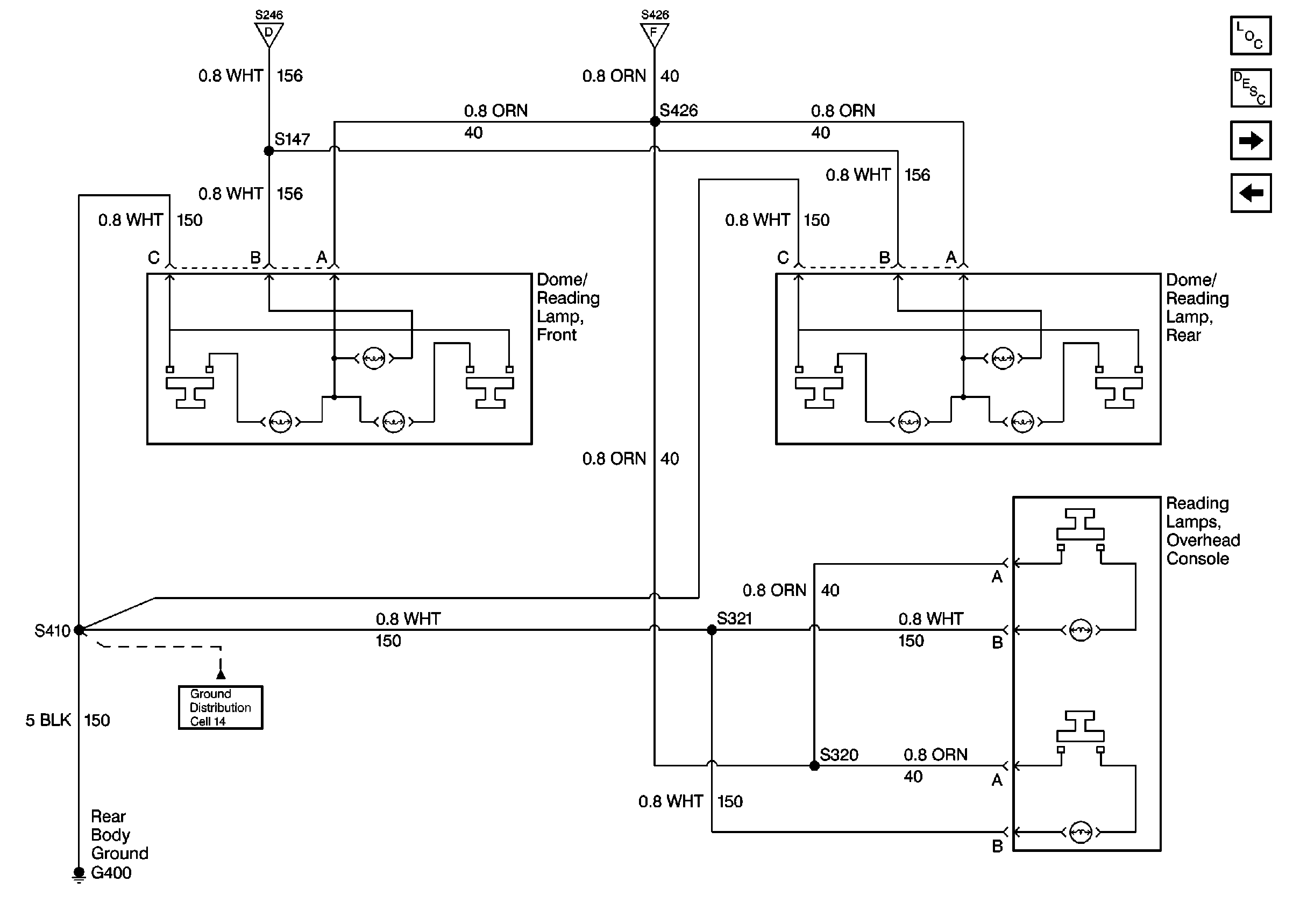
🢒 Dome Lamps and Reading Lamps
Dome Lamps and Reading Lamps
Dome Lamps and Reading Lamps
Courtesy Lamps and Rearview Mirror Switch
Courtesy Lamps and Rearview Mirror Switch
Cell 14: G400
Lighting Systems Components
Interior Lights Circuit Description
Illuminated Mirrors
Underhood Reel Lamps