GM Service Manual Online
For 1990-2009 cars only
Makes
🢒
Chevrolet
🢒
2000
🢒
Chevy C Pickup - 2WD
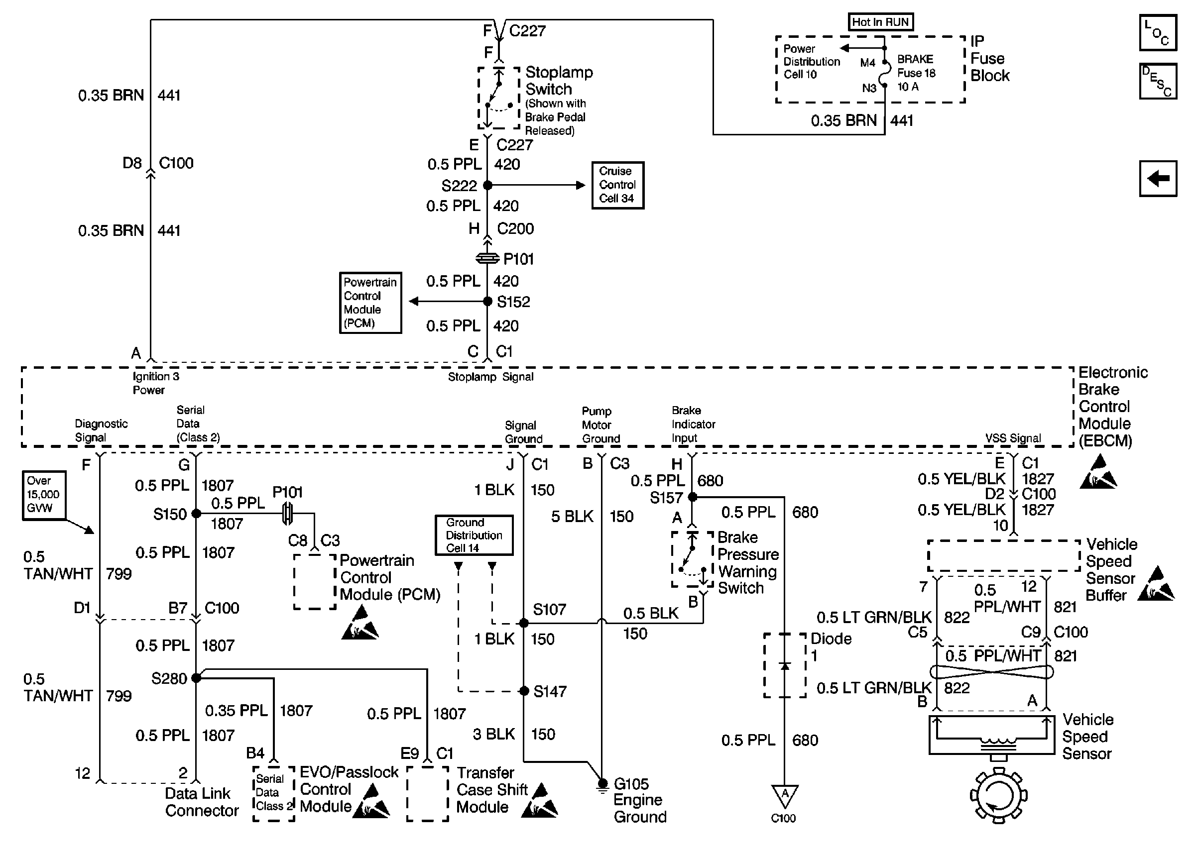
🢒 VSS, TCC Signal and Brake Indicator (Diesel)
VSS, TCC Signal and Brake Indicator (Diesel)
VSS, TCC Signal and Brake Indicator (Diesel)
Antilock Brake System Component Views
VSS, TCC Signal and Brake Indicator (Gas)
ABS Description
Cell 10: IGN B Fuse and Ignition Switch
Cell 34: BRAKE, STOP/HAZ, CRUISE Fuses (Diesel)
Transmission and TCC Controls
Cell 14: G105 (1 of 2)
Handling Electrostatic Discharge Sensitive Parts Notice
Handling Electrostatic Discharge Sensitive Parts Notice
Handling Electrostatic Discharge Sensitive Parts Notice
Handling Electrostatic Discharge Sensitive Parts Notice
Handling Electrostatic Discharge Sensitive Parts Notice
Indicator Control and Wheel Speed Sensors