GM Service Manual Online
For 1990-2009 cars only
Makes
🢒
Chevrolet
🢒
2000
🢒
Chevy C Pickup - 2WD
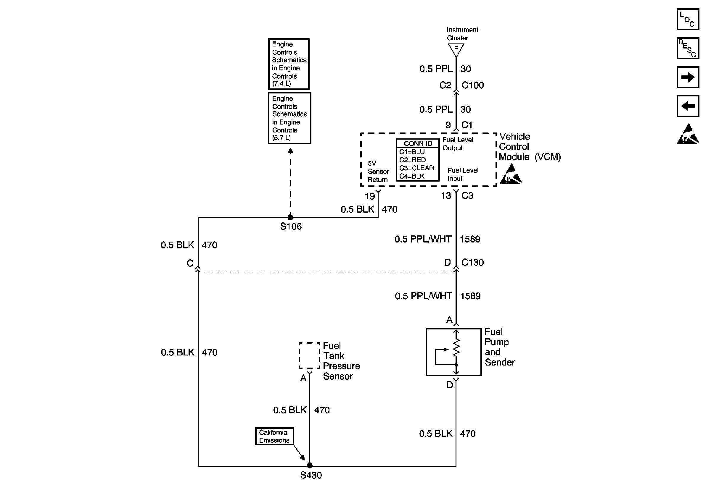
🢒 Fuel Gauge Sender (Single Tank, Gas)
Fuel Gauge Sender (Single Tank, Gas)
Fuel Gauge Sender (Single Tank, Gas)
Instrument Cluster Components
Instrument Cluster Circuit Description
Fuel Gauge Sender (Dual Tank, Gas)
Indicator Lamps (Diesel Only)
Gauges
Handling ESD Sensitive Parts Notice