GM Service Manual Online
For 1990-2009 cars only
Makes
🢒
Chevrolet
🢒
2000
🢒
Chevy C Pickup - 2WD
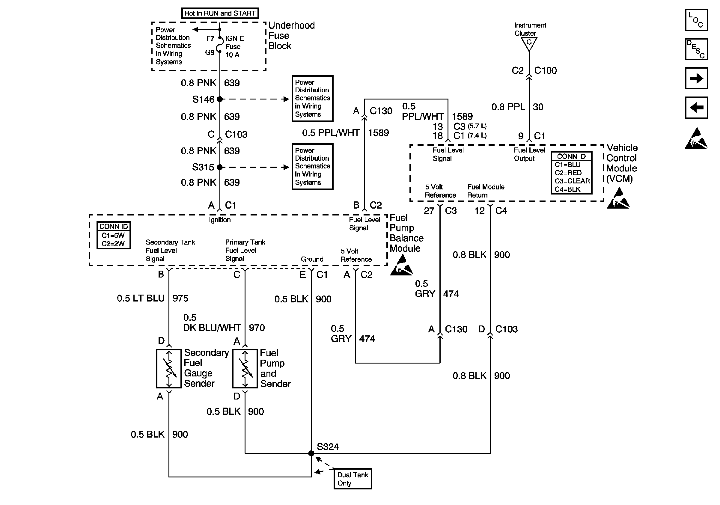
🢒 Fuel Gauge Sender (Dual Tank, Gas)
Fuel Gauge Sender (Dual Tank, Gas)
Fuel Gauge Sender (Dual Tank, Gas)
Instrument Cluster Components
Instrument Cluster Circuit Description
Fuel Gauge Sender(s) (Diesel)
Fuel Gauge Sender (Single Tank, Gas)
IGN E Fuse
Gauges
IGN E Fuse
Handling ESD Sensitive Parts Notice
Handling ESD Sensitive Parts Notice