GM Service Manual Online
For 1990-2009 cars only
Makes
🢒
Chevrolet
🢒
2000
🢒
Chevy C Pickup - 2WD
🢒 Gauges
Gauges
Gauges
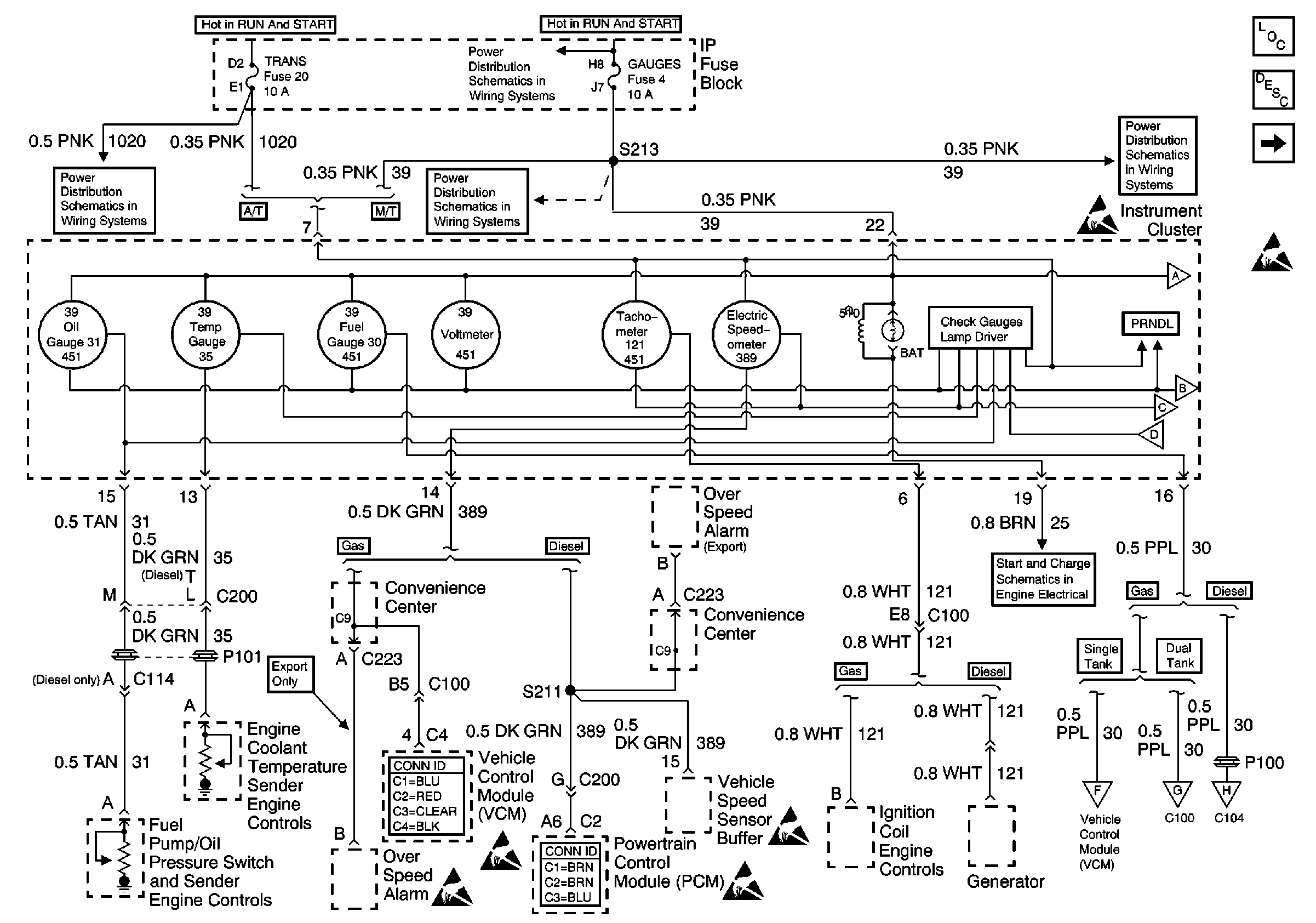
Instrument Cluster Components
Instrument Cluster Circuit Description
Indicator Lamps
GAUGES Fuse
AIR BAG, TURN B/U, CRANK, and TRANS Fuses
GAUGES Fuse
GAUGES Fuse
Indicator Lamps
Handling ESD Sensitive Parts Notice
Indicator Lamps
Indicator Lamps
Indicator Lamps
Generator Controls (Gas)
Handling ESD Sensitive Parts Notice
Handling ESD Sensitive Parts Notice
Handling ESD Sensitive Parts Notice
Handling ESD Sensitive Parts Notice
Fuel Gauge Sender (Single Tank, Gas)
Fuel Gauge Sender (Dual Tank, Gas)
Fuel Gauge Sender(s) (Diesel)