GM Service Manual Online
For 1990-2009 cars only
Makes
🢒
Chevrolet
🢒
2000
🢒
Chevy C Pickup - 2WD
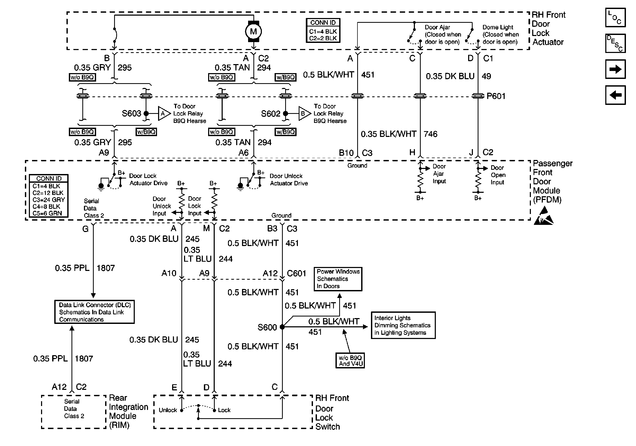
🢒 Passenger Front Door Power Door Lock
Passenger Front Door Power Door Lock
Passenger Front Door Power Door Lock
Power Door Systems Components
Power Door Locks Circuit Description
Passenger Front Door Power Door Lock w/ B9Q
LH Rear Door Power Door Lock
Handling ESD Sensitive Parts Notice
Passenger Front Door Power Door Lock w/ B9Q
Passenger Front Door Power Door Lock w/ B9Q
Serial Data Class 2 (2 of 3)
RH Power Windows
Front Door Dimming