GM Service Manual Online
For 1990-2009 cars only
Makes
🢒
Chevrolet
🢒
2000
🢒
Chevy C Pickup - 2WD
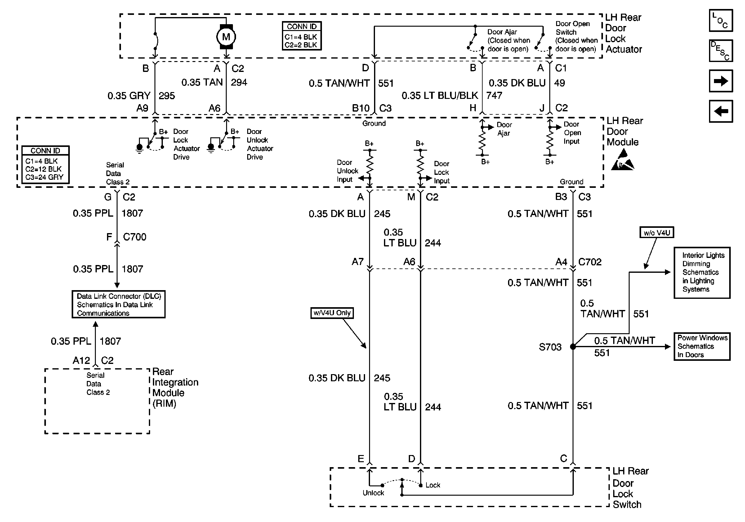
🢒 LH Rear Door Power Door Lock
LH Rear Door Power Door Lock
LH Rear Door Power Door Lock
Power Door Systems Components
Power Door Locks Circuit Description
Passenger Front Door Power Door Lock
LH Middle Door Power Door Lock (w/V4U)
Handling ESD Sensitive Parts Notice
Data Link Connector Schematics
LH Power Windows
Rear Door Dimming