GM Service Manual Online
For 1990-2009 cars only
Makes
🢒
Chevrolet
🢒
2000
🢒
Chevy C Pickup - 2WD
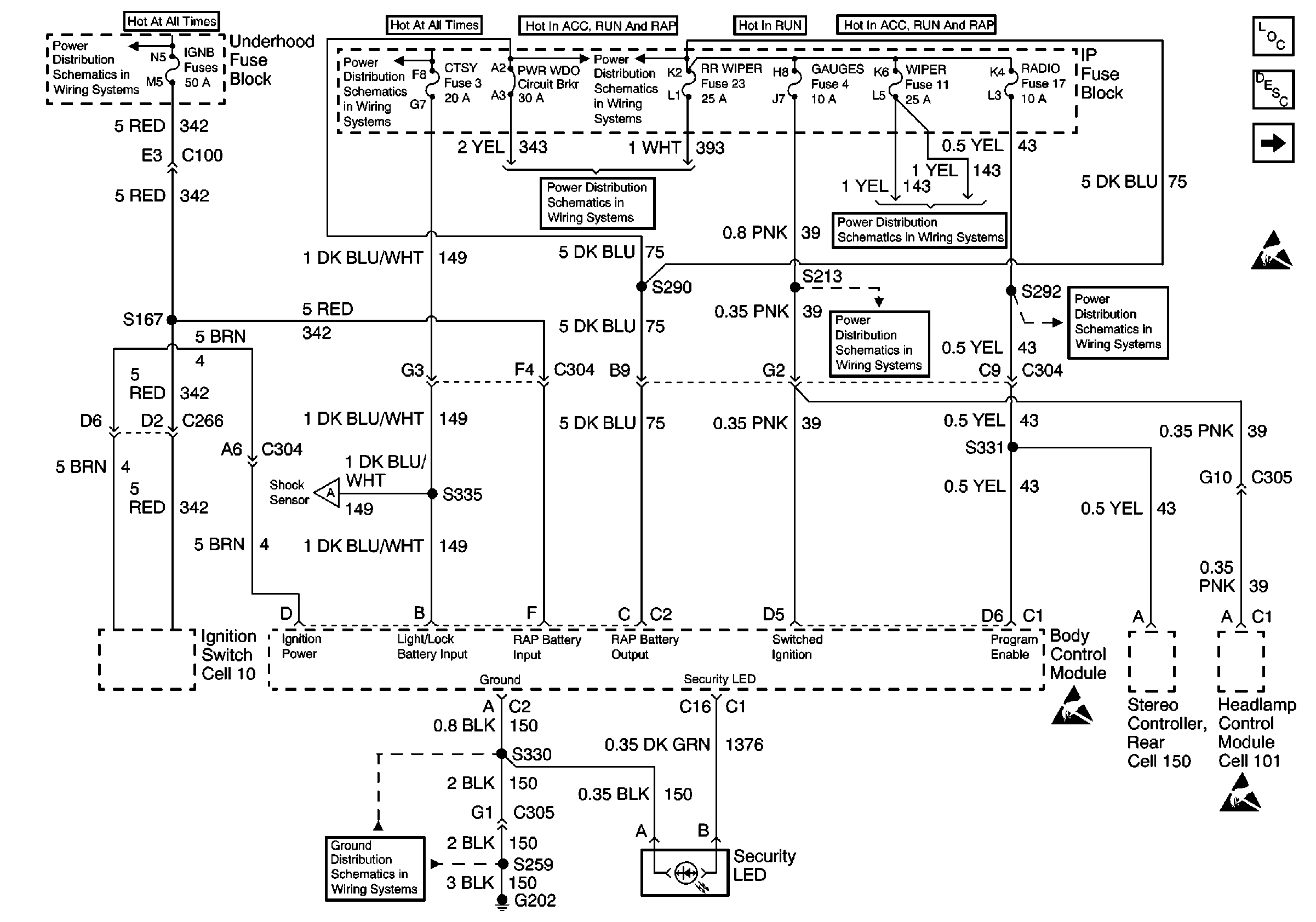
🢒 Power, Ground and Security LED
Power, Ground and Security LED
Power, Ground and Security LED
Body Control Module Components
Body Control System Circuit Description
Content Theft Deterrent
Handling ESD Sensitive Parts Notice
IGN B Fuse and Ignition Switch
T CASE, and CTSY Fuses (1 of 2)
RR WIPER, WIPER, RADIO, and PWR WDO Circuit Breaker
RR WIPER, WIPER, RADIO, and PWR WDO Circuit Breaker
RR WIPER, WIPER, RADIO, and PWR WDO Circuit Breaker
GAUGES Fuse
RR WIPER, WIPER, RADIO, and PWR WDO Circuit Breaker
Content Theft Deterrent
G202 (2 of 4)
Handling ESD Sensitive Parts Notice
Handling ESD Sensitive Parts Notice