GM Service Manual Online
For 1990-2009 cars only
Makes
🢒
Chevrolet
🢒
2000
🢒
Chevy C Pickup - 2WD
🢒 Split Bench Seat
Split Bench Seat
Split Bench Seat
Power Seat Systems Components
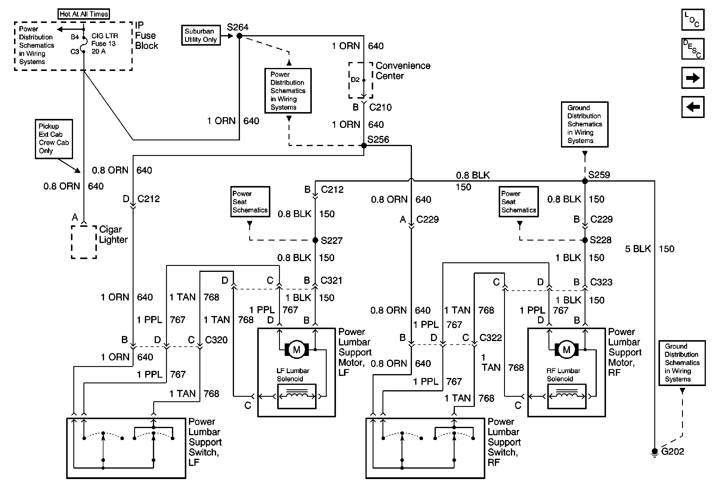
Power Lumbar Circuit Description
Bucket Seats
Bench Seat
CIG LTR Fuse
CIG LTR Fuse
G202 (1 of 4)
G202 (1 of 4)
ell 141: PWR-ACCY Circ Brkr, Power Lumbar Seat Sws, Motors, G202 (00C/K)
ell 141: PWR-ACCY Circ Brkr, Power Lumbar Seat Sws, Motors, G202 (00C/K)