GM Service Manual Online
For 1990-2009 cars only
Makes
🢒
Chevrolet
🢒
2000
🢒
Chevy C Silverado - 2WD
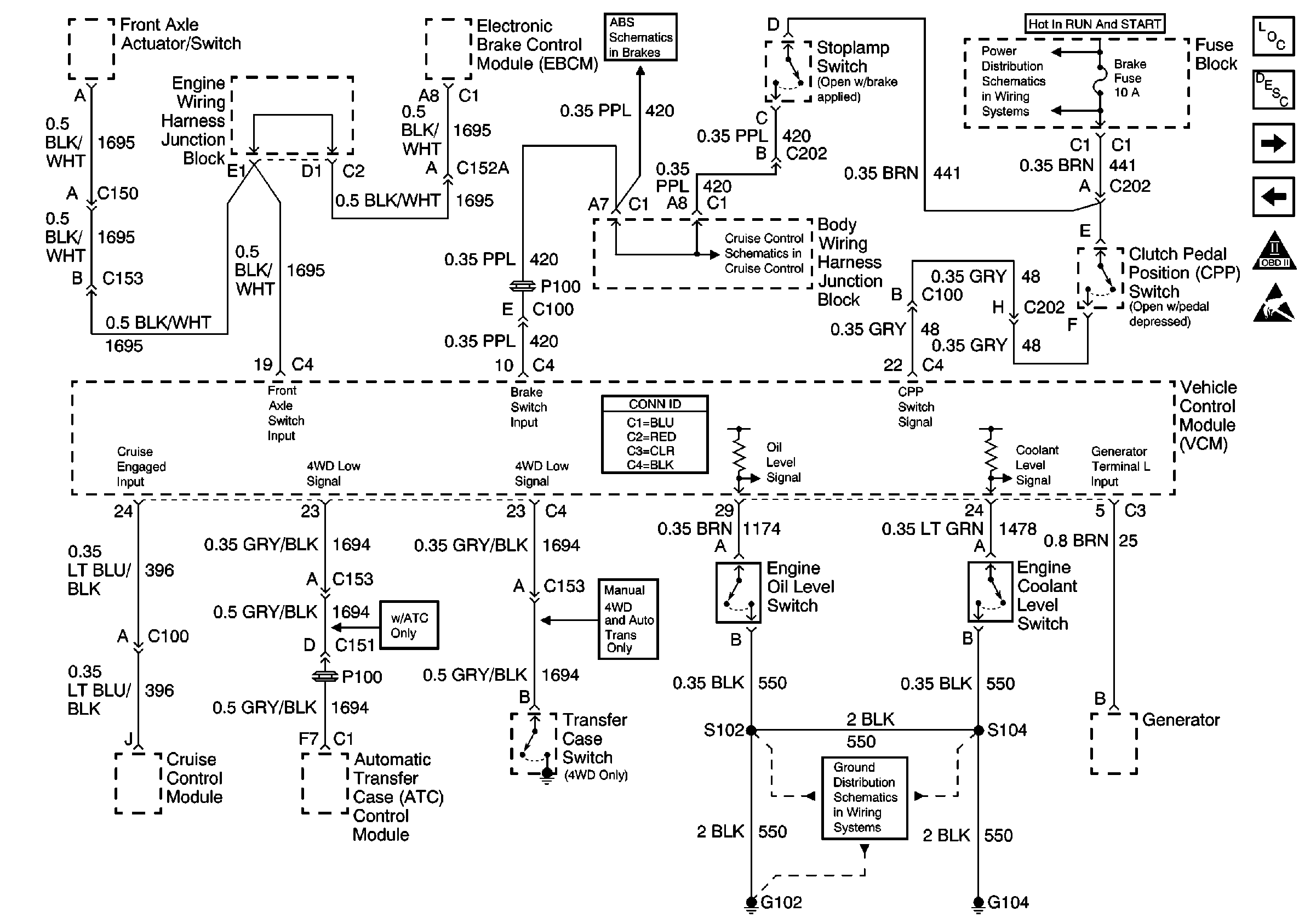
🢒 EBCM, Oil Level Switch, ATC Module, Coolant Level Switch, G102, G104
EBCM, Oil Level Switch, ATC Module, Coolant Level Switch, G102, G104
EBCM, Oil Level Switch, ATC Module, Coolant Level Switch, G102, G104
Ground Distribution Schematics
Power Distribution Schematics
Antilock Brake System Schematics ABS
Cruise Control Schematics
Engine Controls Components
Evaporative Emission Control System Operation Description Enhanced
CPP Switch, Stoplamp Switch, Auto Trans Solenoids
EGR Valve, EVAP Purge Valve, EVAP Vent Solenoid, VCM
OBD II Symbol Description Notice
Handling ESD Sensitive Parts Notice