GM Service Manual Online
For 1990-2009 cars only
Makes
🢒
Chevrolet
🢒
2000
🢒
Chevy C Silverado - 2WD
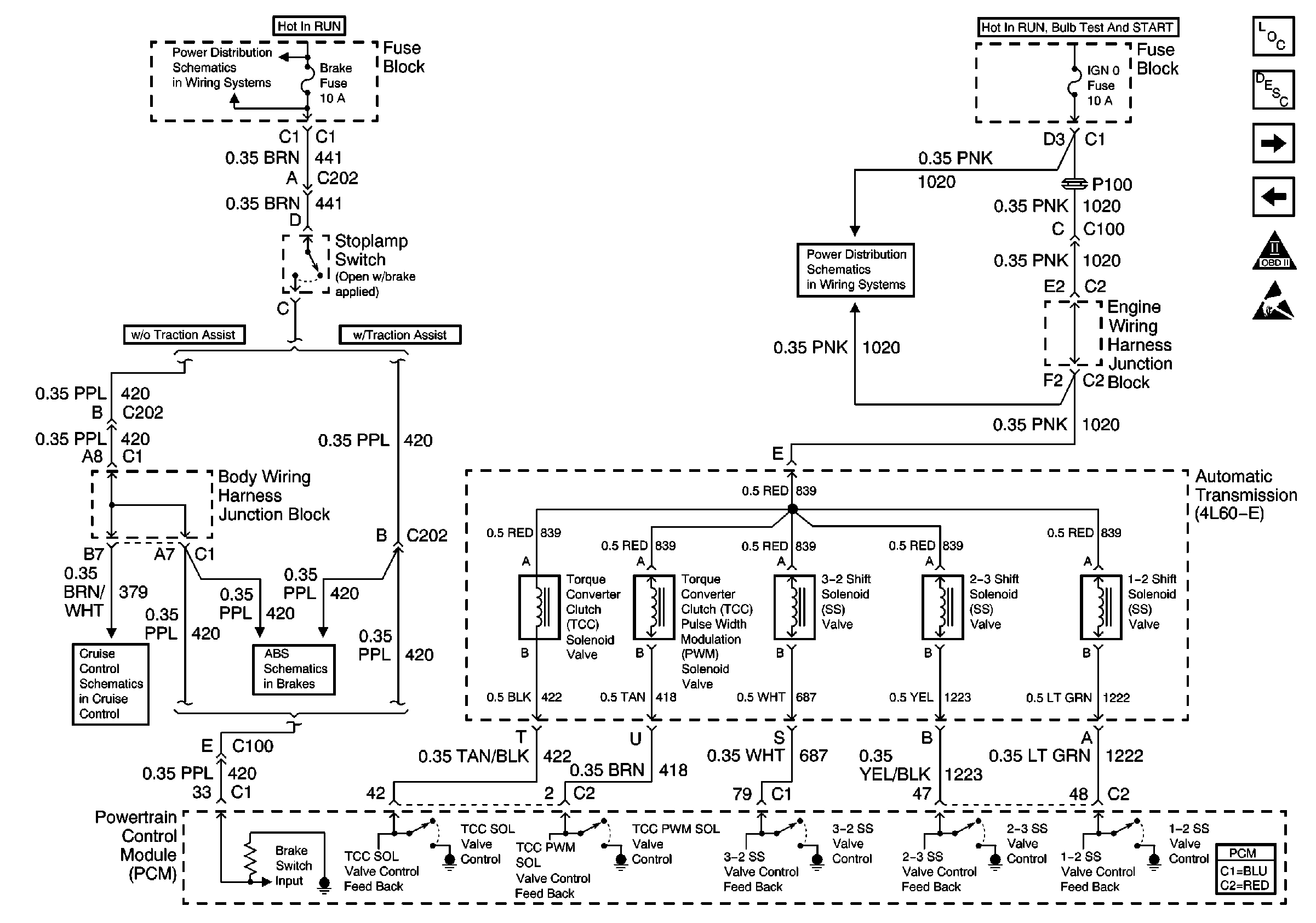
🢒 4L60-E Solenoid, Stoplamp Switch
4L60-E Solenoid, Stoplamp Switch
4L60-E Solenoid, Stoplamp Switch
Engine Controls Components
Evaporative Emission Control System Operation Description
4L60-E Switches, PC SOL, TFT Sensor
EGR Valve, ENG 1 Fuse, EVAP Purge Valve, Vent Solenoid
OBD II Symbol Description Notice
Handling ESD Sensitive Parts Notice
Power Distribution Schematics
Antilock Brake System Schematics ABS
Power Distribution Schematics
Cruise Control Schematics