GM Service Manual Online
For 1990-2009 cars only
Makes
🢒
Chevrolet
🢒
2002
🢒
Chevy C Silverado - 2WD
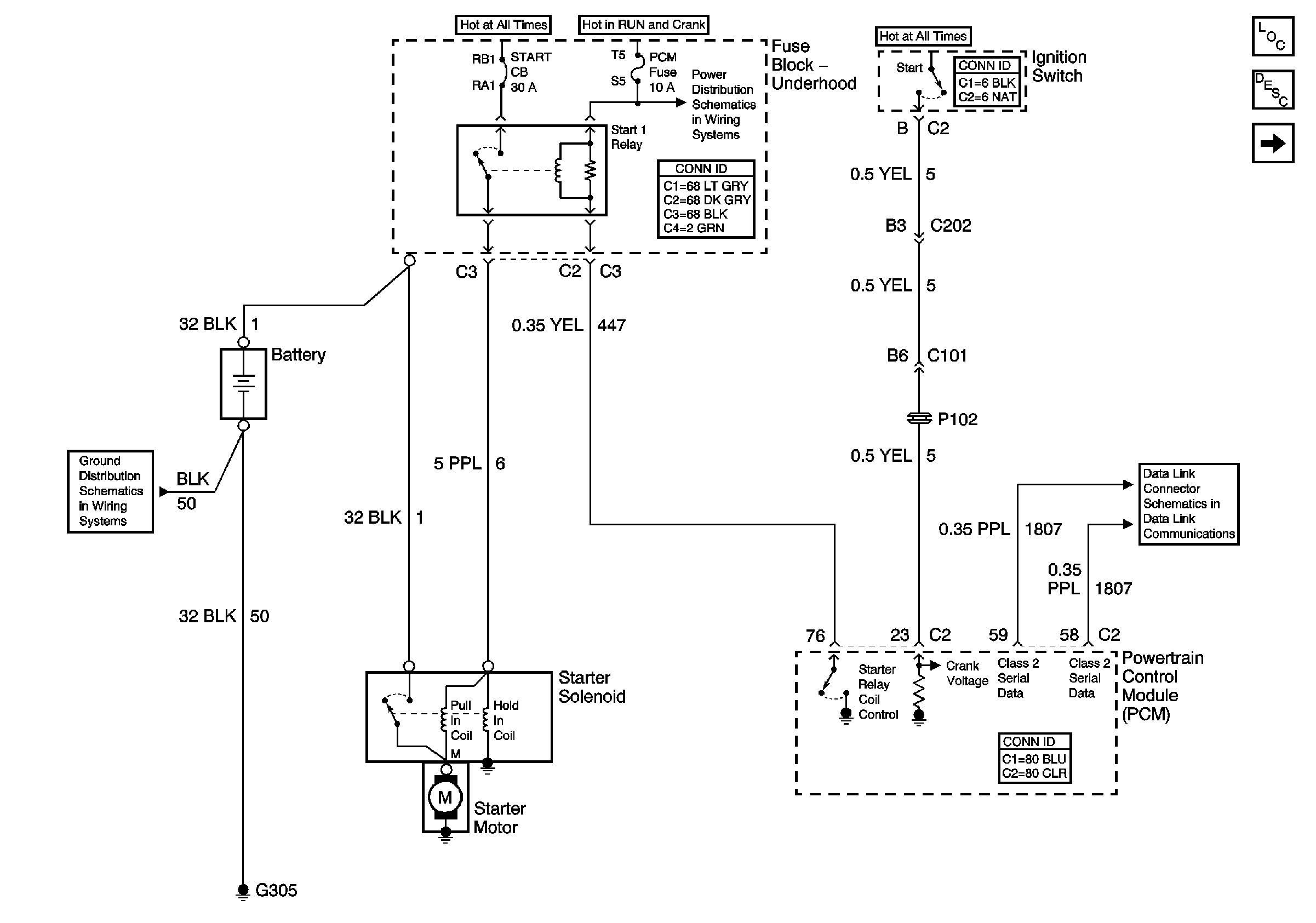
🢒 Starter and Solenoid Controls
Starter and Solenoid Controls
Starter and Solenoid Controls
Master Electrical Component List
Generator Controls and Battery
Serial Data Class 2
Start 1 Relay, INJR 2, PCM IGN, CR CONT, and INJR 2 Fuses (Fuse Block - Underhood)
G305, G310, G404, and G303