GM Service Manual Online
For 1990-2009 cars only
Makes
🢒
Chevrolet
🢒
2002
🢒
Chevy C Silverado - 2WD
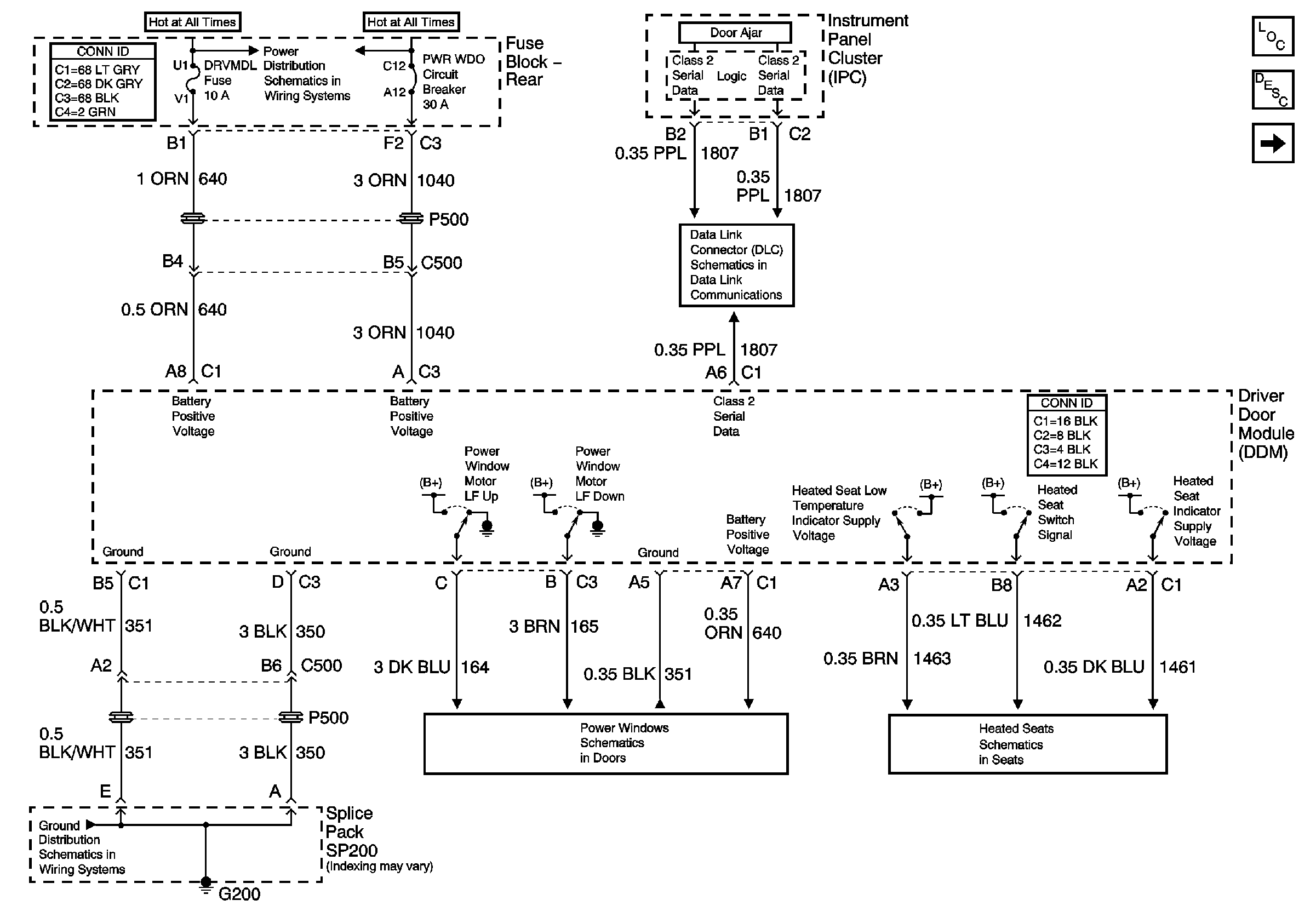
🢒 Driver Door Module (DDM) Power and Ground
Driver Door Module (DDM) Power and Ground
Driver Door Module (DDM) Power and Ground
Master Electrical Component List
Front Passenger Door Module (FPDM) Power and Ground
Driver Front Heated Seat Switch
Driver Door
HVAC BATT, DDM, FPDM, LRDM Fuses (Fuse Block Rear)
PWR WDO and PWR SEAT Circuit Breakers (Fuse Block Rear)
Serial Data Class 2