GM Service Manual Online
For 1990-2009 cars only
Makes
🢒
Chevrolet
🢒
2002
🢒
Chevy C Silverado - 2WD
🢒 w/o Trip Computer
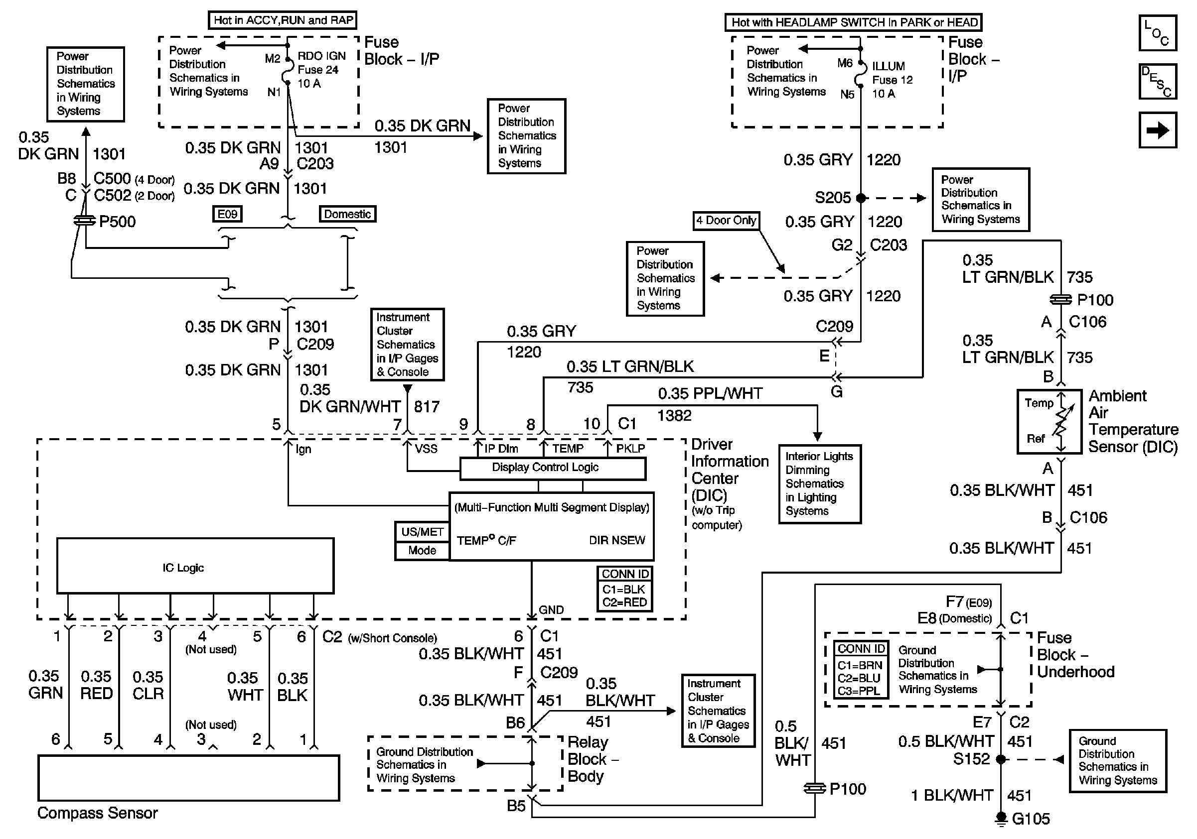
w/o Trip Computer
Power and Ground - w/o Trip Computer
Master Electrical Component List
Driver Information Center (DIC) Description and Operation
Power and Ground (w/ Trip Computer)
Folding Mirrors (Export Only)
Ign ACC, RUN and RAP Bus Bar
RDO IGN and STR WHL RDO IGN Fuses
ILLUM and PARK LP Fuses
Gages
ILLUM Power (2-Door Utility, 4-Door Utility and Crew Cab)
ILLUM Power (Utility)
LED Dimming Signal
G103 and G105 (4.3 L)
Power and Ground
G103 and G105 (4.3 L)
G103 and G105 (4.3 L)