GM Service Manual Online
For 1990-2009 cars only
Makes
🢒
Chevrolet
🢒
2002
🢒
Chevy C Silverado - 2WD
🢒 Park/Neutral Position (PNP) Switch, and Automatic Transmission Controller(Utility w/ Floor Shift)
Park/Neutral Position (PNP) Switch, and Automatic Transmission Controller(Utility w/ Floor Shift)
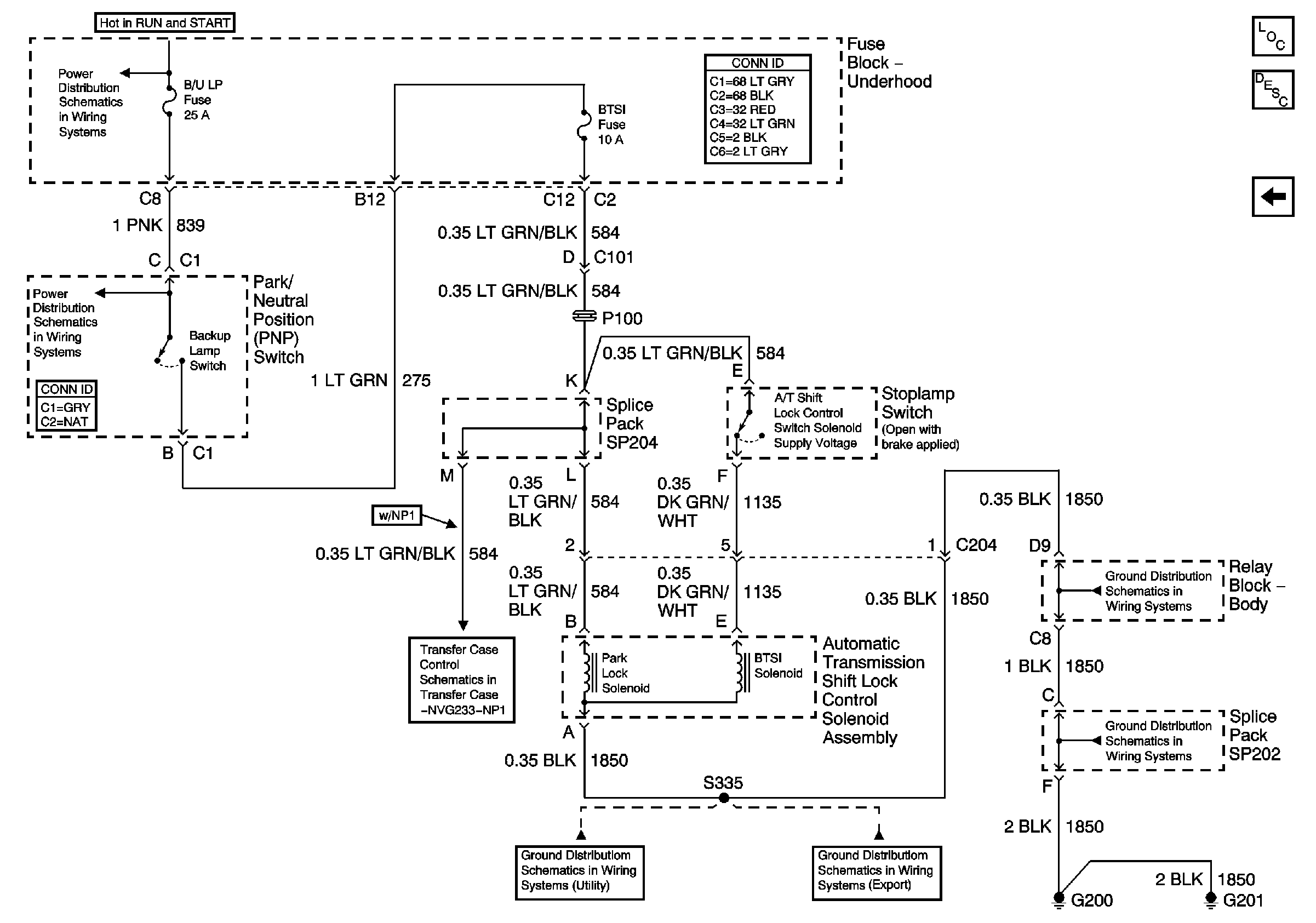
Park/Neutral Position (PNP) Switch, and Automatic Transmission Controller - Utility w/ Floor Shift
Master Electrical Component List
Automatic Transmission Shift Lock Control Description and Operation
Park/Neutral Position (PNP) Switch and Automatic Transmission Shift Lock Solenoid (Crew Cab and Utility w/ Column Shift)
Ign RUN and START Bus Bar
B/U LP, TRL B/U, VEH B/U, and BTSI Fuses (Automatic Transmission)
Front Axle Indicator Switch and Powertrain Control Module (PCM)
G200, G201 and G207 (Utility)
G200, G201 and G207 (Export)
G200, G201 and G207 (Utility)
G200, G201 and G207 (Utility)