GM Service Manual Online
For 1990-2009 cars only
Makes
🢒
Chevrolet
🢒
2002
🢒
Chevy C Silverado - 2WD
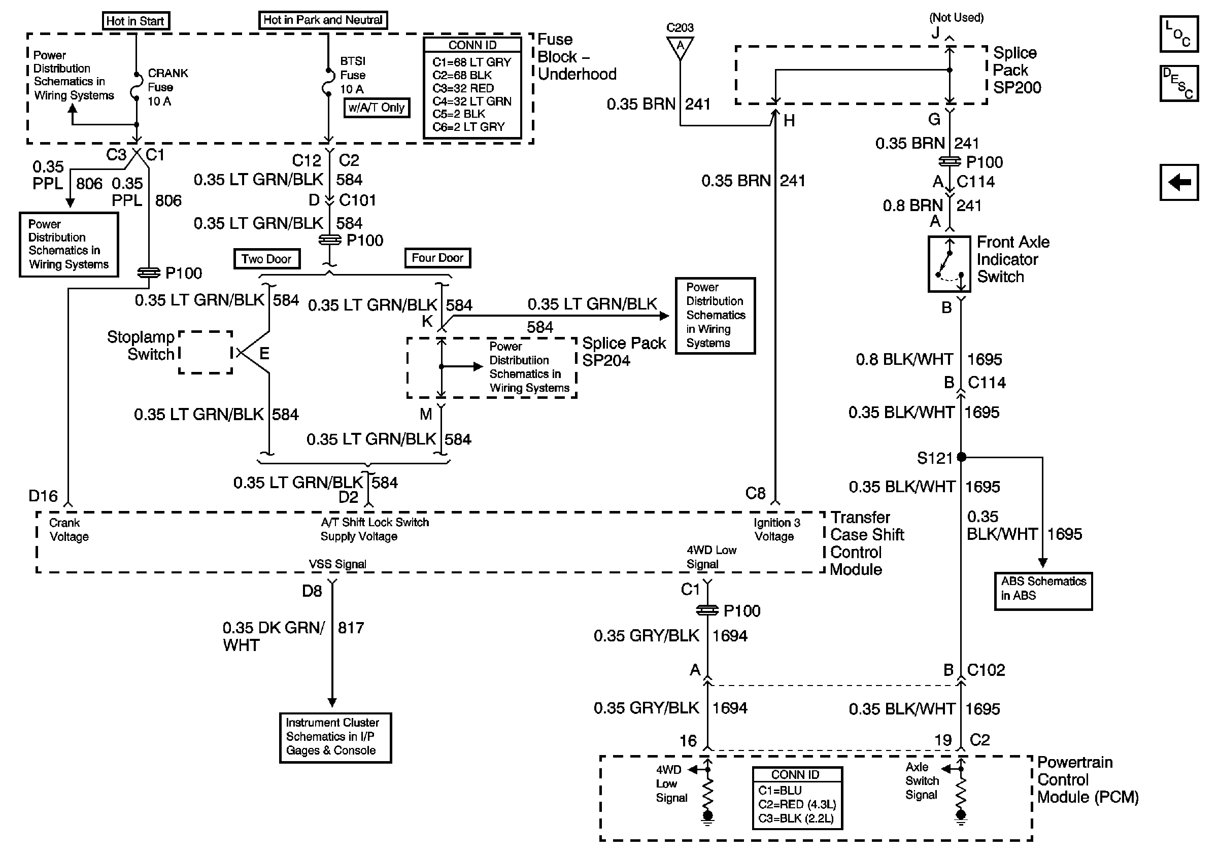
🢒 Front Axle Indicator Switch and Powertrain Control Module (PCM)
Front Axle Indicator Switch and Powertrain Control Module (PCM)
Front Axle Indicator Switch and Powertrain Control Module (PCM)
Master Electrical Component List
Transfer Case Description and Operation
Transfer Case Encoder Motor
Ign RUN and START Bus Bar
CRANK and CLSTR Fuses
Gages
BTSI Fuse Power (Automatic Transmission)
Transfer Case Shift Control Switch
BTSI Fuse Power (Automatic Transmission)
Class 2 Communication