GM Service Manual Online
For 1990-2009 cars only
Makes
🢒
Chevrolet
🢒
2002
🢒
Chevy C Silverado - 2WD
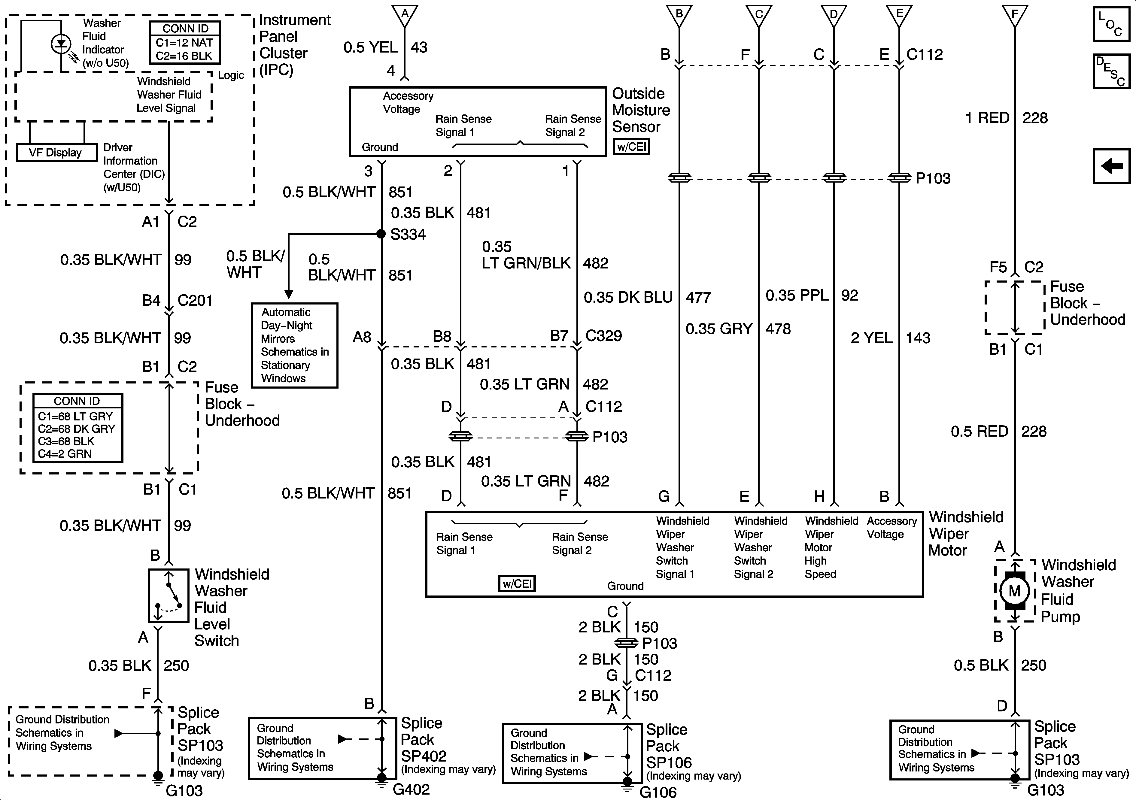
🢒 Wiper and Washer Motor, Outside Moisture Sensor
Wiper and Washer Motor, Outside Moisture Sensor
Wiper and Washer Motor, Outside Moister Sensor
Master Electrical Component List
Wiper Washer Switch and Fuse
G103
G106, G107, and G101
G402
Inside Rear View Mirror (w/DD7 or w/DD8)
Wiper Washer Switch and Fuse
Wiper Washer Switch and Fuse
Wiper Washer Switch and Fuse
Wiper Washer Switch and Fuse
Wiper Washer Switch and Fuse
Wiper Washer Switch and Fuse