GM Service Manual Online
For 1990-2009 cars only
Makes
🢒
Chevrolet
🢒
2002
🢒
Chevy C Silverado - 2WD
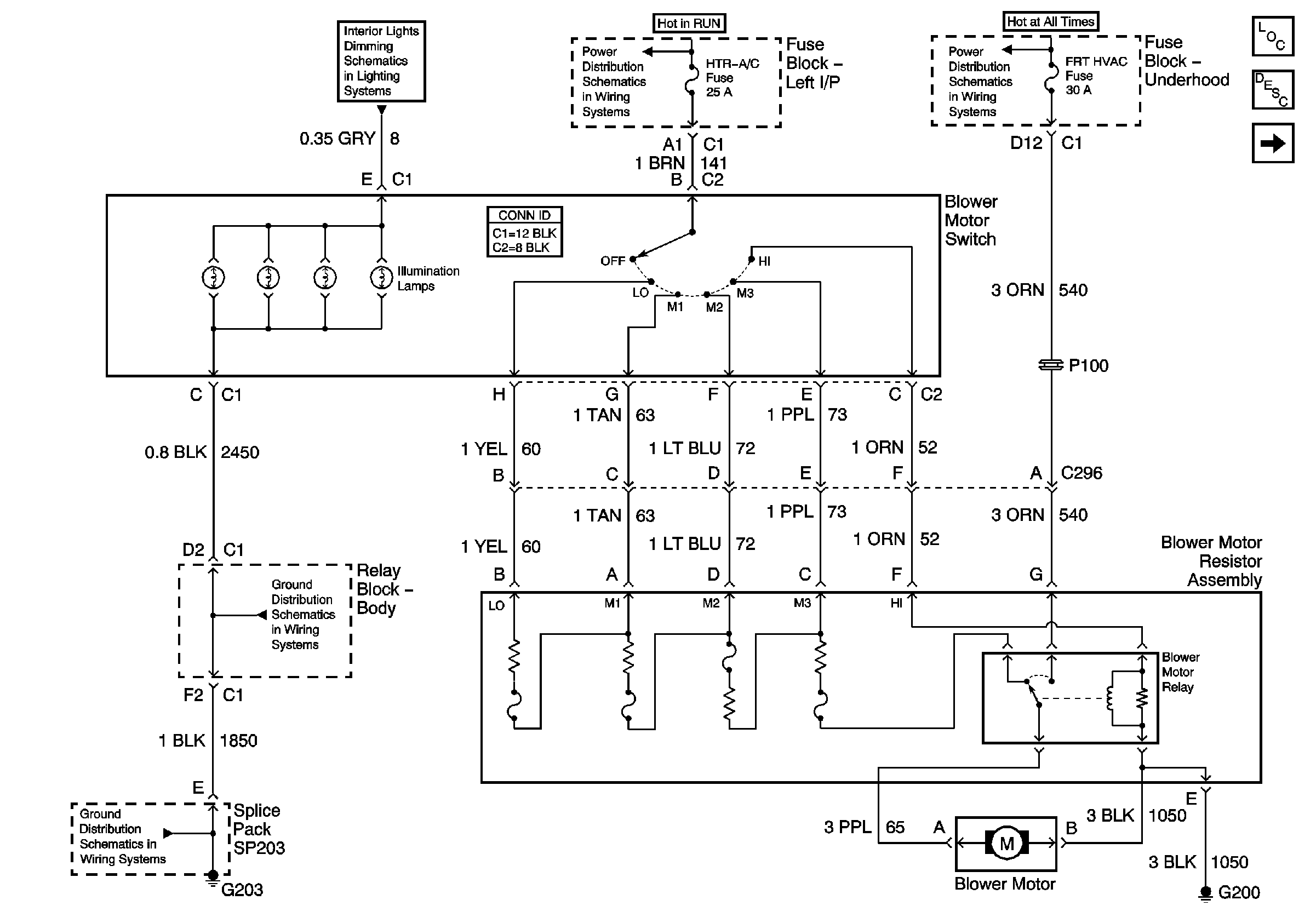
🢒 Blower Controls (w/o A/C)
Blower Controls (w/o A/C)
Blower Controls-w/o A/C
HVAC Control Module/Blower Control Switch, Traction Control Switch, and Transfer Case Shift Control Switch
Ignition, Run, Accessory, and RAP Bus Bars - RAP#1 and RAP#2 Fuses
AIR, RTD, RADIO, RDO AMP, ECM B, FRT HVAC, and CIGAR Fuses
Master Electrical Component List
Air Delivery Description and Operation
Blower Controls (w/Heat and A/C)
G203 - 2 of 3 - Base Except Crew Cab
G200
G203 - 1 of 3