GM Service Manual Online
For 1990-2009 cars only
Makes
🢒
Chevrolet
🢒
2004
🢒
Chevy C Silverado - 2WD
🢒 Diesel - 2 of 2
Diesel - 2 of 2
Diesel - 2 of 2
Master Electrical Component List
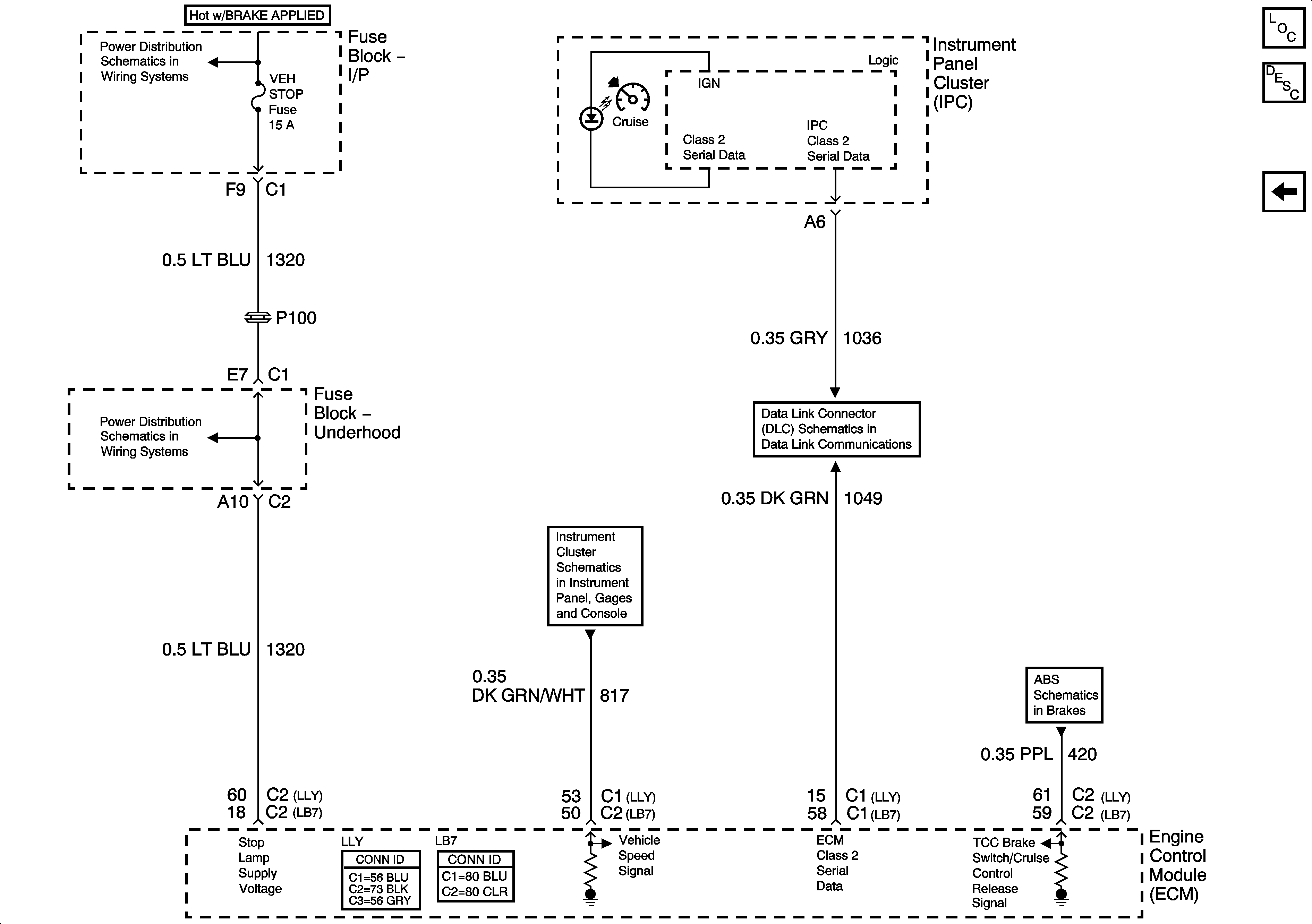
Cruise Control Description and Operation 6.6L
Diesel - 1 of 2
VEH CHMSL, VEH STOP, LT TRLR ST/TRN, and RT TRLR ST/TRN Fuses
VEH CHMSL, VEH STOP, LT TRLR ST/TRN, and RT TRLR ST/TRN Fuses
Vehicle Speed and Speedometer
SP205 - 1 of 2
Over 8600 GVW - 2 of 2